授权公布号:CN219284368U
一种零功耗远传水表
有效
申请
2023-01-06
申请公布
1970-01-01
授权
2023-06-30
预估到期
2033-01-06
| 申请号 | CN202320033700.5 |
| 申请日 | 2023-01-06 |
| 授权公布号 | CN219284368U |
| 授权公告日 | 2023-06-30 |
| 分类号 | G01F1/58;G01F15/00 |
| 分类 | 测量;测试; |
| 申请人名称 | 利尔达科技集团股份有限公司 |
| 申请人地址 | 浙江省杭州市拱墅区和睦院18幢A区1201室 |
专利法律状态
2023-06-30
授权
状态信息
授权
摘要
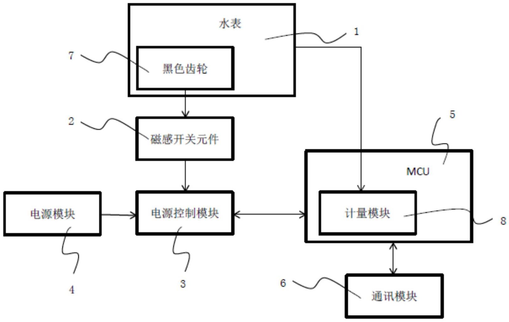
本实用新型公开了一种零功耗远传水表,包括:水表;黑色齿轮,所述黑色齿轮的一个轮齿带磁;电源控制电路,所述电源控制电路与所述水表连接;该装置通过带磁齿轮控制磁感开关元件的开合,从而控制在未计量状态MCU不通电,避免水表在未计量状态下产生无用功耗。


