授权公布号:CN217469531U
用于车联网路侧设备的供电切换电路
有效
申请
2022-01-26
申请公布
1970-01-01
授权
2022-09-20
预估到期
2032-01-26
| 申请号 | CN202220221872.0 |
| 申请日 | 2022-01-26 |
| 授权公布号 | CN217469531U |
| 授权公告日 | 2022-09-20 |
| 分类号 | H02J9/06;B60R16/03;H04L12/10 |
| 分类 | 发电、变电或配电; |
| 申请人名称 | 北京千方科技股份有限公司 |
| 申请人地址 | 北京市海淀区东北旺西路8号中关村软件园一期27号楼B座501室 |
专利法律状态
2022-09-20
授权
状态信息
授权
摘要
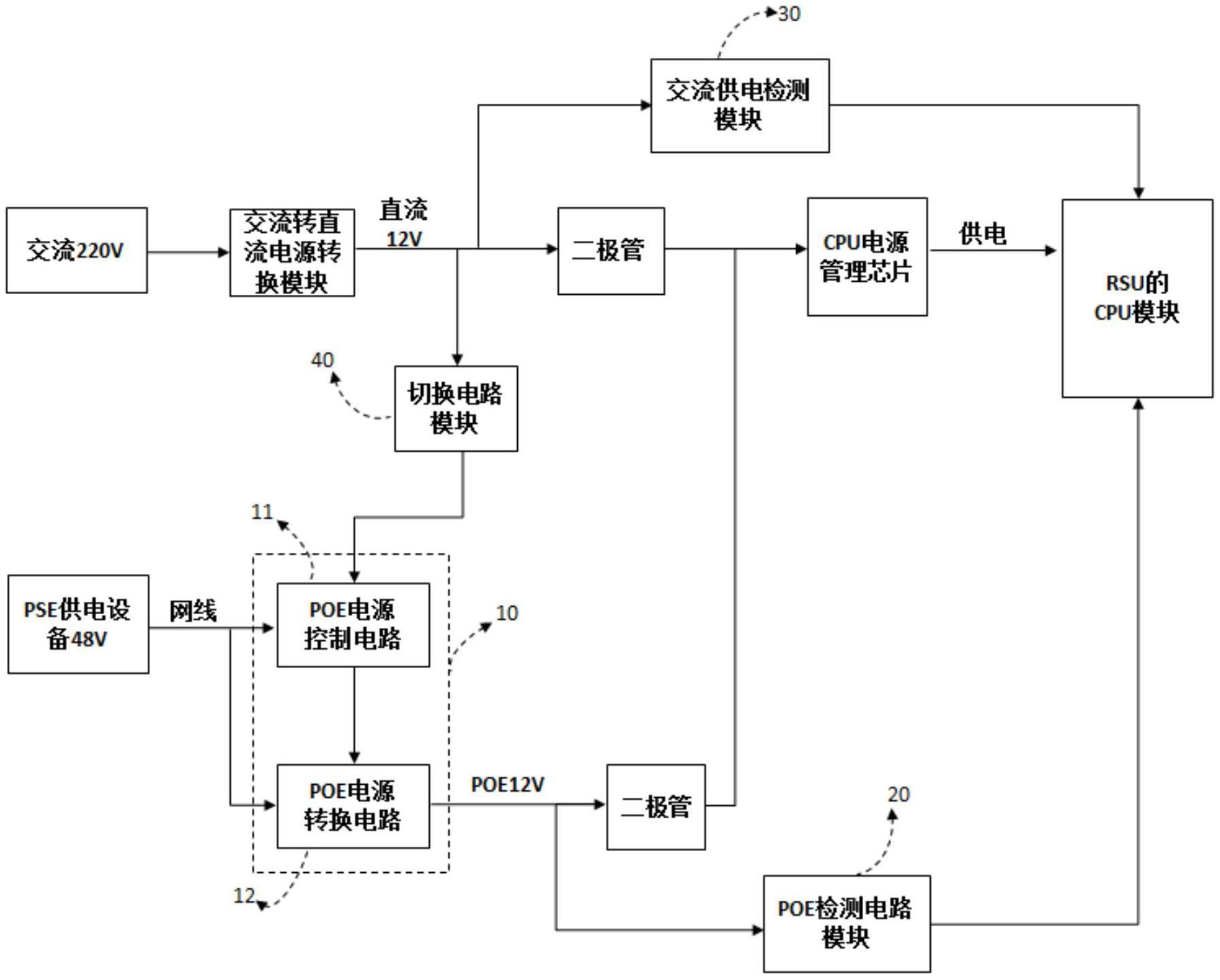
本申请公开了一种用于车联网路侧设备的供电切换电路。该电路包括:以太网供电POE电源控制模块,POE检测电路模块,交流供电检测模块和切换电路模块,POE电源控制模块,用于开启或关闭POE电源;切换电路模块,用于发送POE电源关闭信号至POE电源控制模块;以及用于当检测到没有非POE电源供电时,发送POE电源开启信号至POE电源控制模块;其中,切换电路模块的输入端连接非POE电源的输出端,切换电路模块的输出端连接POE电源控制模块的输入端。本申请解决了相关技术中的RSU设备无法实现多种供电方式自由切换的技术问题。


