授权公布号:CN218120334U
一种用于水冷直膨一体机的水冲霜系统
有效
申请
2022-07-27
申请公布
1970-01-01
授权
2022-12-23
预估到期
2032-07-27
| 申请号 | CN202221977454.0 |
| 申请日 | 2022-07-27 |
| 授权公布号 | CN218120334U |
| 授权公告日 | 2022-12-23 |
| 分类号 | F25D21/06;F25D21/14 |
| 分类 | 制冷或冷却;加热和制冷的联合系统;热泵系统;冰的制造或储存;气体的液化或固化; |
| 申请人名称 | 中国轻工业西安设计工程有限责任公司 |
| 申请人地址 | 陕西省西安市碑林区东大街8号 |
专利法律状态
2022-12-23
授权
状态信息
授权
摘要
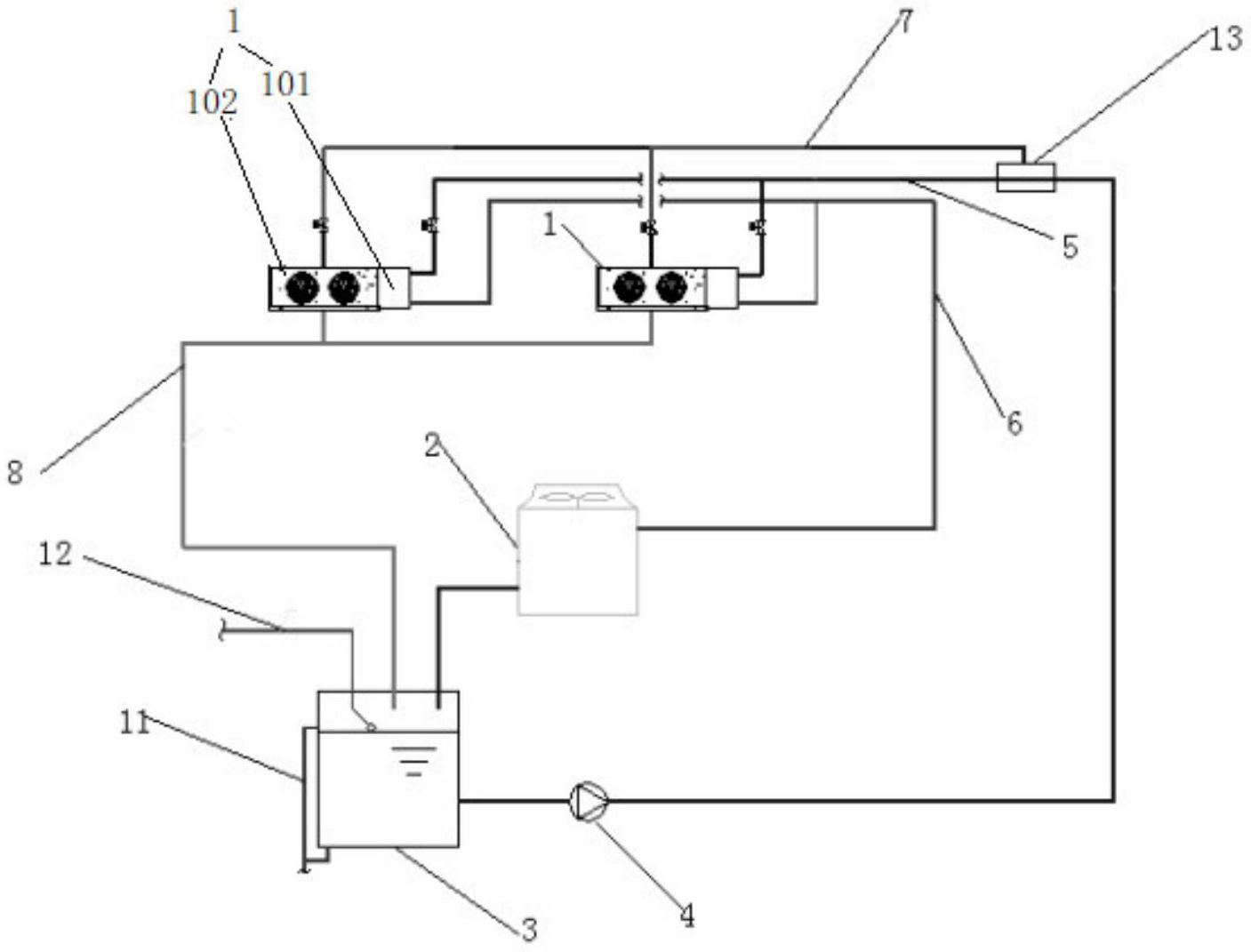
本实用新型涉及制冷设备技术领域,公开了一种用于水冷直膨一体机的水冲霜系统,包括水冷直膨一体机和冷却组件;水冷直膨一体机包含压缩机、冷凝器、蒸发器和机组控制器,以及喷淋器和集水盘;冷却组件包括依次连接的冷却塔、水箱和循环泵;循环泵的出水口通过连接有三通接头,三通接头的两个出水口分别连接有冷却水进水管和冲霜水进水管,冷却水进水口与冷却水进水管连通;喷淋器的进水口与冲霜水进水管连通,冷却水出水口与冷却塔的进水口连通;集水盘的冲霜排水出口与水箱连通。本实用新型的冷却水兼做冲霜水,简化系统配置;回收并利用冲霜排水降低冷却水供水温度;多个水冷直膨一体机除霜和制冷互不影响。


