授权公布号:CN218120014U
一种臭氧消毒及排出系统
有效
申请
2022-07-28
申请公布
1970-01-01
授权
2022-12-23
预估到期
2032-07-28
| 申请号 | CN202221969174.5 |
| 申请日 | 2022-07-28 |
| 授权公布号 | CN218120014U |
| 授权公告日 | 2022-12-23 |
| 分类号 | F24F3/16;F24F8/26;F24F8/108;F24F13/02;F24F13/28 |
| 分类 | 供热;炉灶;通风; |
| 申请人名称 | 中国轻工业西安设计工程有限责任公司 |
| 申请人地址 | 陕西省西安市碑林区东大街8号 |
专利法律状态
2022-12-23
授权
状态信息
授权
摘要
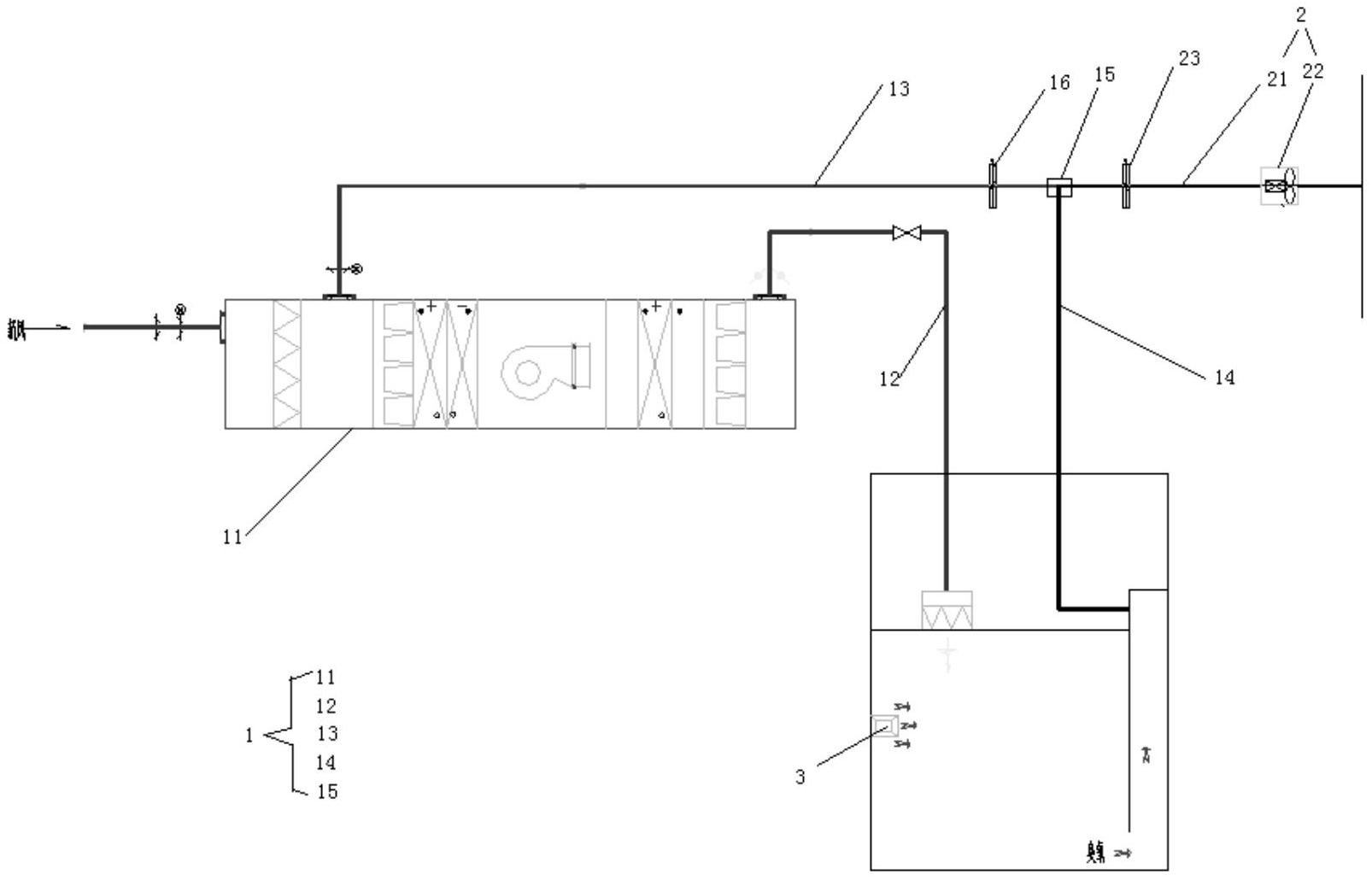
本实用新型涉及食品加工技术领域,公开了一种设置于厂房内的臭氧消毒及排出系统,厂房内设置有作业房间,臭氧消毒及排出系统包括净化空调机组和臭氧发生器;净化空调机组设置有进风口、回风口和出风口;还包括连接净化空调机组和作业房间的送风管、第一回风管、第二回风管和三通;臭氧发生器设置于作业房间内;还包括排风组件,排风组件包括排风管和轴流风机,所述轴流风机的出风口通过管道通出厂房。本实用新型采用臭氧消毒替换紫外灯消毒,更适合食品工厂消毒,避免安全隐患;臭氧消毒机采用移动式与壁挂式机组相结合,节省生产使用空间;臭氧排风系统结合空调净化系统,节省投资;臭氧排出时,按工艺生产特性分时段控制,节省运行费用。


