授权公布号:CN114438270B
全氧富氢低碳还原熔化炼铁系统及炼铁方法
有效
申请
2022-01-25
申请公布
2022-05-06
授权
2023-01-31
预估到期
2042-01-25
| 申请号 | CN202210084753.X |
| 申请日 | 2022-01-25 |
| 申请公布号 | CN114438270A |
| 申请公布日 | 2022-05-06 |
| 授权公布号 | CN114438270B |
| 授权公告日 | 2023-01-31 |
| 分类号 | C21B13/00;C21B13/14 |
| 分类 | 铁的冶金; |
| 申请人名称 | 河钢集团有限公司 |
| 申请人地址 | 河北省石家庄市体育南大街385号 |
专利法律状态
2023-01-31
授权
状态信息
授权
2022-05-06
公布
状态信息
公布
摘要
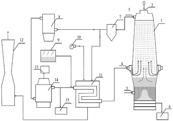
一种全氧富氢低碳还原熔化炼铁系统及炼铁方法,属于氢冶金低碳炼铁技术领域。可大幅度降低炼铁生产中碳的使用量和减少CO2的排放量。炼铁系统组成中包括还原熔化炉、炉顶煤气除尘器、干燥器、烟囱、电解水装置、CO2分离器、风机、换热器、还原气备用储气罐,还原熔化炉自上而下依次包括间接还原区、软熔滴落区、焦炭燃烧及渣铁区;炼铁方法包括矿焦装料、间接还原区喷入电解绿氢及炉顶煤气循环的混合还原气、焦炭燃烧区鼓入纯氧、炉顶煤气CO2回收、出铁。通过设计相应的炉型及工艺,使间接还原区金属化率达85‑95%,大大降低吨铁冶炼碳耗。采用全氧使自身反应器还原产生的煤气循环利用,达到降低40%以上的CO2排放目标,实现绿色低碳冶炼。


