授权公布号:CN206160749U
钛白粉煅烧炉余热利用系统
有效
申请
2016-11-03
申请公布
1970-01-01
授权
2017-05-10
预估到期
2026-11-03
| 申请号 | CN201621182287.5 |
| 申请日 | 2016-11-03 |
| 授权公布号 | CN206160749U |
| 授权公告日 | 2017-05-10 |
| 分类号 | F27D17/00 |
| 分类 | 炉;窑;烘烤炉;蒸馏炉〔4〕; |
| 申请人名称 | 攀枝花市钛海科技有限责任公司 |
| 申请人地址 | 四川省攀枝花市钒钛产业园区攀枝花市钛海科技有限责任公司 |
专利法律状态
2024-01-09
专利权的保全及其解除
状态信息
专利权的保全;IPC(主分类):F27D 17/00;专利号:ZL2016211822875;申请日:20161103;授权公告日:20170510;登记生效日:20231220;解除日:
2021-11-26
专利权的保全及其解除
状态信息
专利权保全的解除;IPC(主分类):F27D17/00;申请日:20161103;授权公告日:20170510;解除日:20211008
2018-11-02
专利权的保全及其解除
状态信息
专利权的保全;IPC(主分类):F27D17/00;申请日:20161103;授权公告日:20170510;登记生效日:20181008
2017-05-10
授权
状态信息
授权
摘要
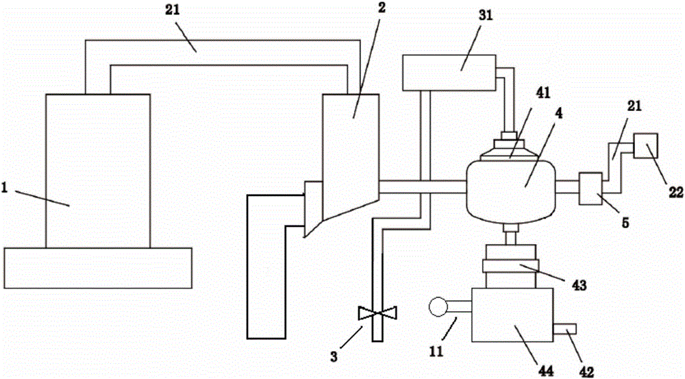
本实用新型涉及钛白粉煅烧炉余热利用系统,包括煅烧炉、通过烟道与所述煅烧炉相连接的除尘部,以及排出烟气的烟囱,所述除尘部连接外设的粉尘处理系统,所述烟囱和所述除尘部之间设置有交换炉,交换炉上方连接有喷水泵,所述喷水泵通过开关阀连接外接的供水系统,所述交换炉下方连接设有压力表的储水箱,交换炉和储水箱之间设置有过滤装置,所述储水箱还连接设有阀门的出水管。本实用新型的钛白粉煅烧炉余热利用系统,能够有效的将钛白粉煅烧后烟气中的粉尘等杂质排除干净,再利用交换炉将高温的烟气的热能转化为水的热能,从而合理利用热能,并且达到能量回收和环保的目的。


