授权公布号:CN104131127B
RKEF工艺镍铁冶炼余热利用方法
有效
申请
2014-07-28
申请公布
2014-11-05
授权
2016-03-30
预估到期
2034-07-28
| 申请号 | CN201410362647.9 |
| 申请日 | 2014-07-28 |
| 申请公布号 | CN104131127A |
| 申请公布日 | 2014-11-05 |
| 授权公布号 | CN104131127B |
| 授权公告日 | 2016-03-30 |
| 分类号 | C21B11/06;C22C1/02;C22C19/03;F27D17/00 |
| 分类 | 铁的冶金; |
| 申请人名称 | 四川金广实业(集团)股份有限公司 |
| 申请人地址 | 四川省德阳市广汉市苏州路北二段一号 |
专利法律状态
2016-03-30
授权
状态信息
授权
2014-12-10
实质审查的生效
状态信息
实质审查的生效IPC(主分类):C21B 11/06申请日:20140728
2014-11-05
公布
状态信息
公开
摘要
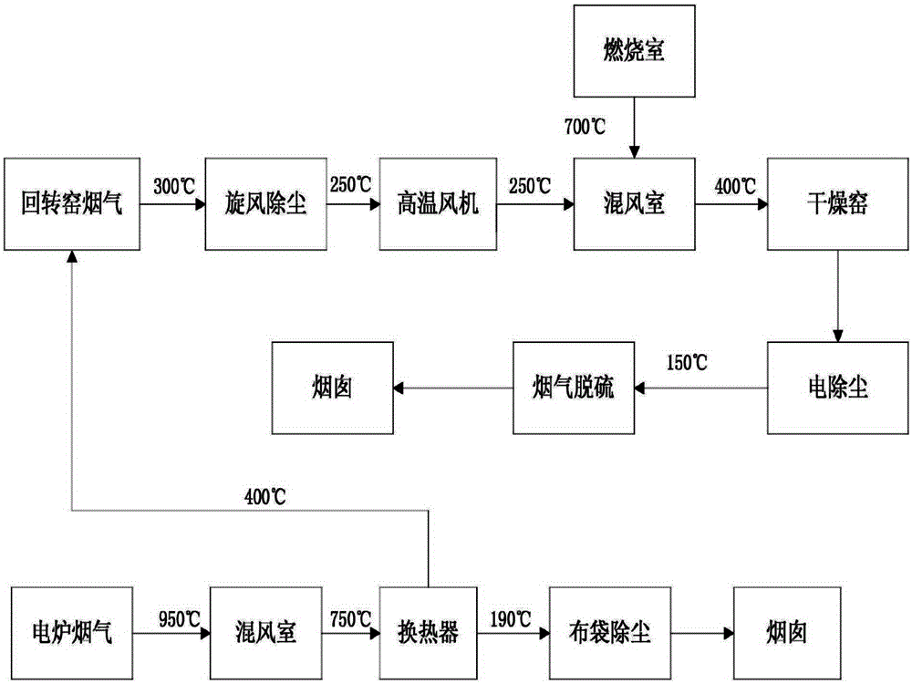
本发明公开了一种RKEF工艺镍铁冶炼余热利用方法。该方法是将电炉高温烟气用换热器和常温空气进行热交换,换热成350~450℃的热空气作为回转窑喷煤燃烧所需的二次风送入回转窑利用。进一步的,回转窑排出的高温烟气先经除尘,然后用风机鼓入干燥窑混风室与干燥窑燃烧室产生的高温烟气混合,得到350~450℃的烟气作为干燥窑的热源利用。本发明方法实现了电炉高温烟气的充分利用,热利用方法热利用率高,节约了煤耗,减少了大气中的“碳”排放和“硫”排放,具有明显的经济效益和社会效益。


