授权公布号:CN218810542U
一种高氨氮MVR蒸发二次蒸汽回收利用系统
有效
申请
2022-12-29
申请公布
1970-01-01
授权
2023-04-07
预估到期
2032-12-29
| 申请号 | CN202223528189.0 |
| 申请日 | 2022-12-29 |
| 授权公布号 | CN218810542U |
| 授权公告日 | 2023-04-07 |
| 分类号 | C02F1/20;C02F1/04;C02F1/58;F22D1/50;C02F101/16N |
| 分类 | 水、废水、污水或污泥的处理; |
| 申请人名称 | 龙佰集团股份有限公司 |
| 申请人地址 | 河南省焦作市中站区冯封办事处 |
专利法律状态
2023-04-07
授权
状态信息
授权
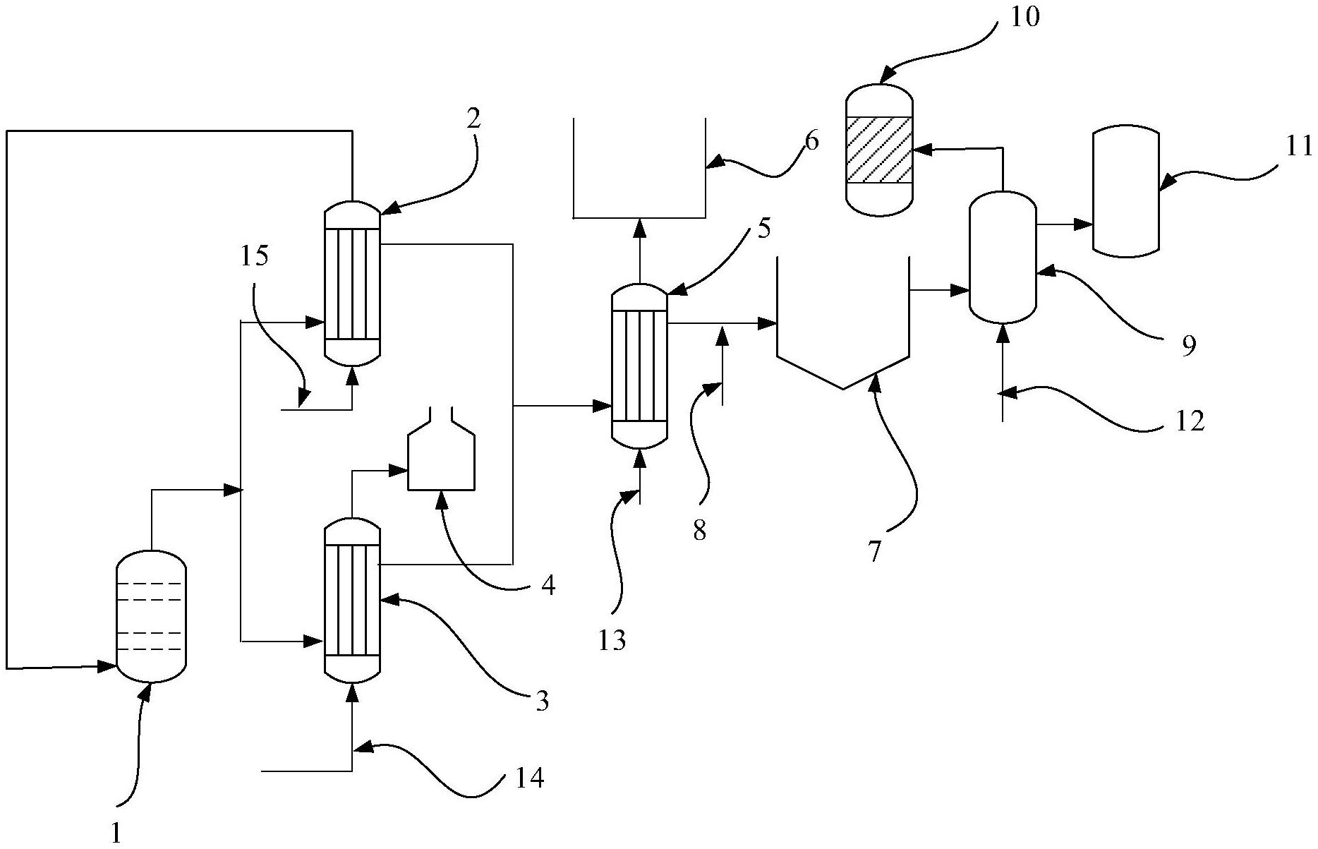
摘要
本实用新型公开了一种高氨氮MVR蒸发二次蒸汽回收利用系统,包括依次连通的一级换热器、二级换热器、曝气池、液氯气化器和凉水塔;所述一级换热器包括并列设置的第一一级换热器和第二一级换热器。本申请充分回收利用了MVR蒸发二次蒸汽的潜热和显热,并通过曝气池去除氨氮,将其用于凉水塔循环冷却水补水,有效节约了水资源,减少了生产成本。


