授权公布号:CN218620981U
一种钛铁矿预氧化-还原装置
有效
申请
2022-11-28
申请公布
1970-01-01
授权
2023-03-14
预估到期
2032-11-28
| 申请号 | CN202223196887.5 |
| 申请日 | 2022-11-28 |
| 授权公布号 | CN218620981U |
| 授权公告日 | 2023-03-14 |
| 分类号 | C22B1/00;C22B5/02 |
| 分类 | 冶金;黑色或有色金属合金;合金或有色金属的处理; |
| 申请人名称 | 龙佰集团股份有限公司 |
| 申请人地址 | 河南省焦作市中站区冯封办事处 |
专利法律状态
2023-03-14
授权
状态信息
授权
摘要
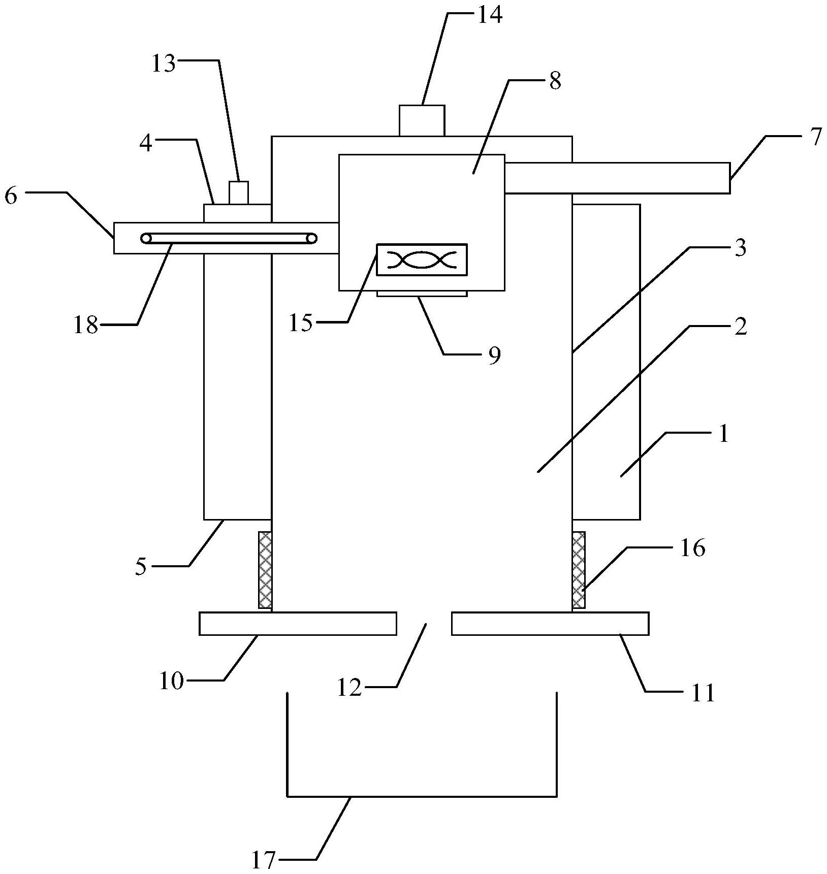
本实用新型涉及冶金技术领域,具体而言,涉及一种钛铁矿预氧化‑还原装置。钛铁矿预氧化‑还原装置包括燃烧室和还原室;燃烧室套设于还原室的外壳上;钛铁矿预氧化‑还原装置还包括至少一个钛铁矿进料管和至少一个还原剂进料管,每个钛铁矿进料管依次穿入燃烧室和还原室,每个还原剂进料管穿入还原室;钛铁矿进料管和还原剂进料管之间通过混合装置相连接;混合装置的底部设置有混合料出口;还原室的底端活动连接有第一活动挡板和第二活动挡板,第一活动挡板和第二活动挡板之间设置有还原产物出料口。该钛铁矿预氧化‑还原装置避免了燃烧灰分杂质引入以及还原过程中结圈堵塞,还原效果好,金属化率高,制得的还原产物的纯度高。


