授权公布号:CN215006387U
一种阳光角度跟踪自动调光百叶
有效
申请
2021-03-31
申请公布
1970-01-01
授权
2021-12-03
预估到期
2031-03-31
| 申请号 | CN202120667357.0 |
| 申请日 | 2021-03-31 |
| 授权公布号 | CN215006387U |
| 授权公告日 | 2021-12-03 |
| 分类号 | G05D3/12 |
| 分类 | 控制;调节; |
| 申请人名称 | 亨特道格拉斯窗饰产品(中国)有限公司 |
| 申请人地址 | 上海市闵行区中春路2805号8幢 |
专利法律状态
2021-12-03
授权
状态信息
授权
摘要
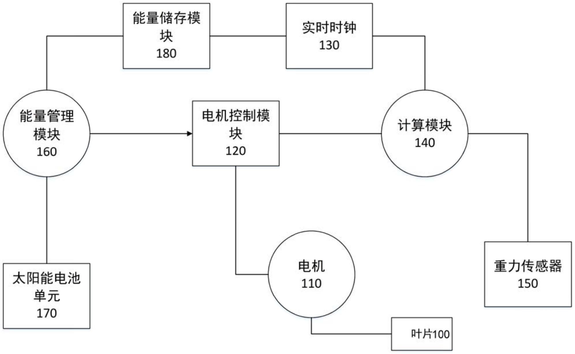
本实用新型公开了一种阳光角度跟踪自动调光百叶,包括百叶叶片、电机、电机控制模块、实时时钟、计算模块,计算模块实时时钟提供的时间数据计算太阳入射角度,并确定叶片的旋转角度,进而由电机控制模块控制叶片相应转动。与现有技术相比,由于增加了户外太阳的动态位置变化的控制因素,从而使得其遮挡调光控制更为精确。


