授权公布号:CN105502804B
一种混合型化肥生产废水生化处理方法
有效
申请
2015-11-30
申请公布
2016-04-20
授权
2019-04-19
预估到期
2035-11-30
| 申请号 | CN201510865841.3 |
| 申请日 | 2015-11-30 |
| 申请公布号 | CN105502804A |
| 申请公布日 | 2016-04-20 |
| 授权公布号 | CN105502804B |
| 授权公告日 | 2019-04-19 |
| 分类号 | C02F9/14 |
| 分类 | 水、废水、污水或污泥的处理; |
| 申请人名称 | 湖北宜化集团有限责任公司 |
| 申请人地址 | 湖北省宜昌市沿江大道52号 |
专利法律状态
2019-04-19
授权
状态信息
授权
2016-05-18
实质审查的生效
状态信息
实质审查的生效IPC(主分类):C02F 9/14申请日:20151130
2016-04-20
公布
状态信息
公布
摘要
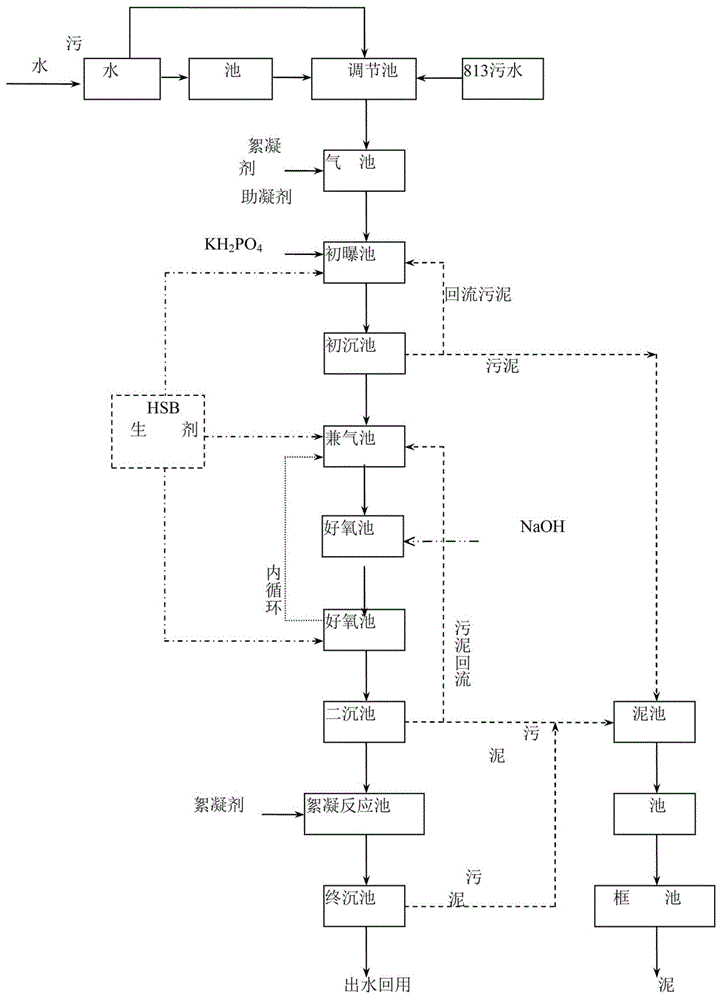
本发明提供一种混合型化肥生产废水生化处理方法,具体步骤是将混合型废水经过格栅除去大块漂浮物后进入集水井,缓存、配水、吹脱、均化、加入助凝剂和絮凝剂再进入初曝池;初曝池中投加高效微生物制剂HSBEMBMR,加磷酸二氢钠以补充营养物质P,去除混合型废水中抑制脱氮菌属的有毒有害物质;初曝池出水自流至初沉池,初沉池出水自流至兼气池、好氧池、多功能池进行脱氮、脱碳处理阶段,其中,初曝池中投加高效微生物制剂HSBEMBMR;多功能池出水至二沉池,进行泥水分离,出水达标后跨越絮反终沉池至清水池排放经处理后打入终沉池,终沉池出水自流至清水池排放或回用。该类废水处理后回用于厂区的循环水系统,回用率达到85%以上,环境效益和经济效益显著。


