授权公布号:CN215042764U
一种带反冲洗功能的分布集中式真空卸污系统
有效
申请
2021-02-25
申请公布
1970-01-01
授权
2021-12-07
预估到期
2031-02-25
| 申请号 | CN202120420834.3 |
| 申请日 | 2021-02-25 |
| 授权公布号 | CN215042764U |
| 授权公告日 | 2021-12-07 |
| 分类号 | B61D35/00 |
| 分类 | 铁路; |
| 申请人名称 | 杭州创威实业股份有限公司 |
| 申请人地址 | 浙江省杭州市萧山区杭州大江东产业集聚区纬五路3688号3号楼东侧1、2层 |
专利法律状态
2021-12-07
授权
状态信息
授权
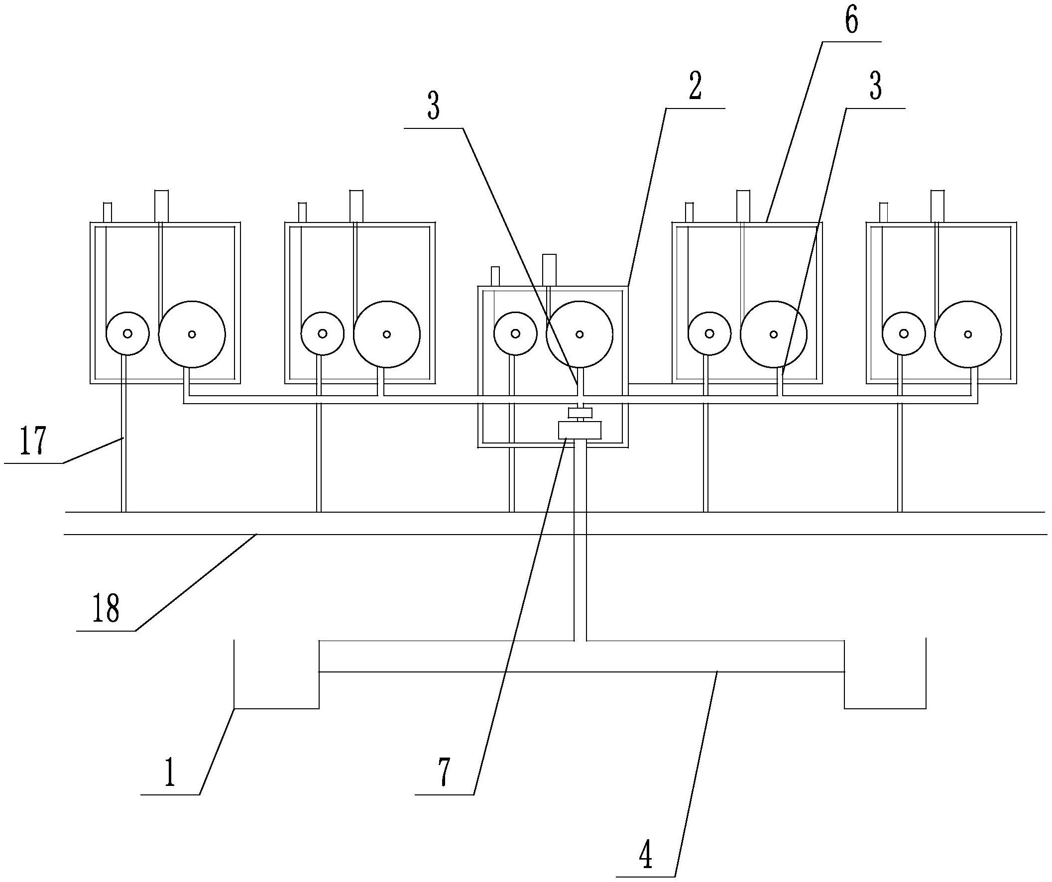
摘要
本实用新型公开了一种带反冲洗功能的分布集中式真空卸污系统,涉及卸污设备技术领域;包括污物地面接收系统、输送系统、信息系统、反冲洗系统;所述输送系统包括排污管道;地面接收系统包括主动力单元、副单元;主动力单元包括主箱体、卸污软管、盘管装置、凸轮泵;副单元包括副箱体、卸污软管、盘管装置;冲洗系统包括位于主箱体和副箱体内的冲洗水管、盘管装置;本实用新型先将车厢内的污物用卸污软管抽走,冲洗水管连接车辆的污物箱,管内的水自带压力,通过冲洗水管给污物箱进行充水,污物箱残留的污物得到了稀释,然后再次用卸污软管抽吸稀释后的污物,从而污物箱得到了冲洗,为了达到更好的洁净的污物箱,可进行多次冲洗。


