授权公布号:CN109836472B
一种大豆浓缩蛋白制取系统
有效
申请
2019-04-03
申请公布
2019-06-04
授权
2024-01-26
预估到期
2039-04-03
| 申请号 | CN201910264739.6 |
| 申请日 | 2019-04-03 |
| 申请公布号 | CN109836472A |
| 申请公布日 | 2019-06-04 |
| 授权公布号 | CN109836472B |
| 授权公告日 | 2024-01-26 |
| 分类号 | C07K1/34;C07K1/14 |
| 分类 | 有机化学〔2〕; |
| 申请人名称 | 迈安德集团有限公司 |
| 申请人地址 | 江苏省扬州市邗江区扬州高新区吉安南路199号1 |
专利法律状态
2024-01-26
授权
状态信息
授权
2019-06-28
实质审查的生效
状态信息
实质审查的生效;IPC(主分类):C07K1/34;申请日:20190403
2019-06-04
公布
状态信息
公布
摘要
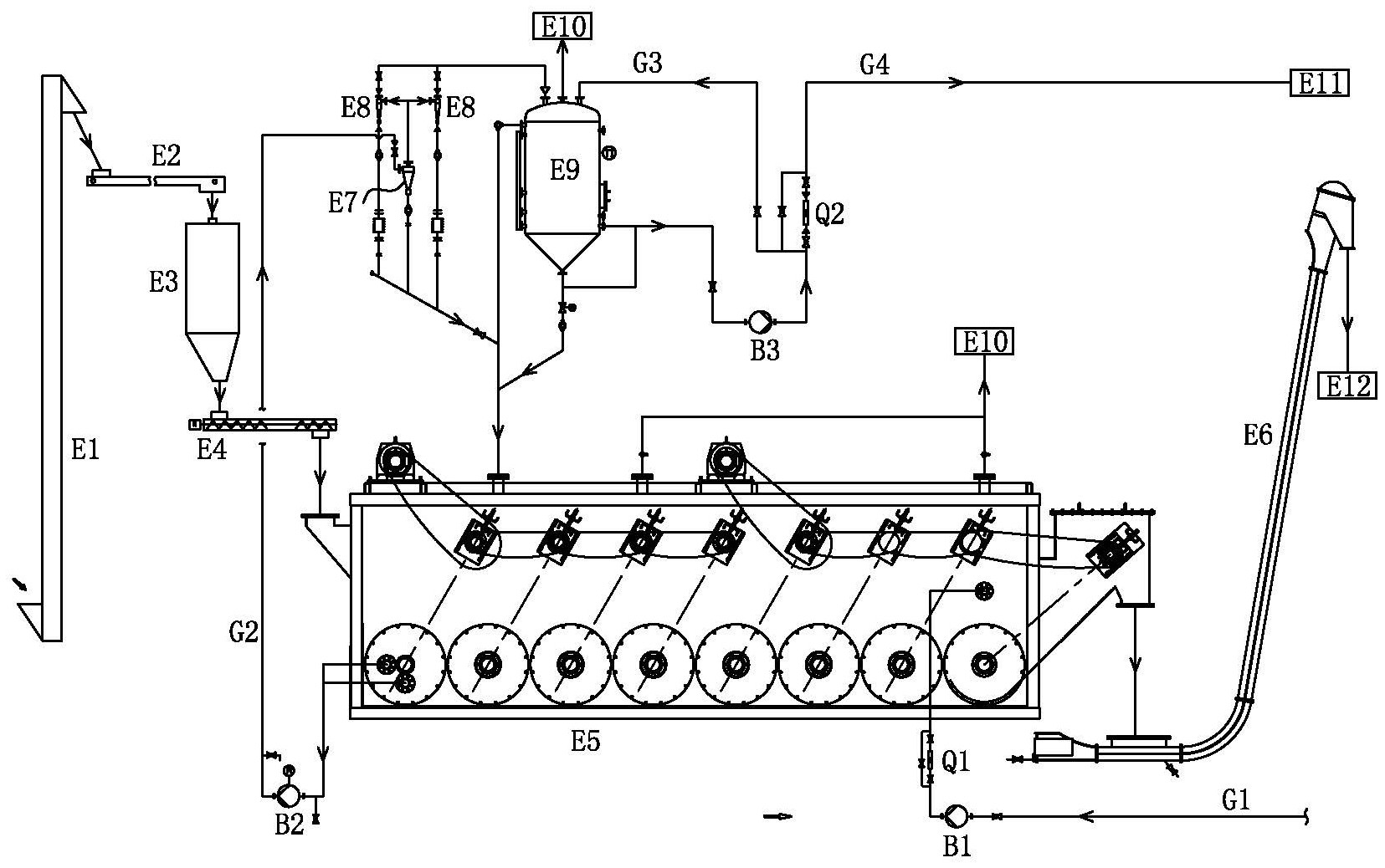
本发明涉及一种大豆浓缩蛋白制取系统,原料暂存仓的出口经定量绞龙与浸出器固料入口相连,浸出器湿粕出口与湿粕输送机的入口相连,新溶剂泵的入口与新鲜溶剂管相连,新溶剂泵的出口与浸出器新溶进口相连,浸出器浓液出口与浓萃液抽出泵的入口相连,浓萃液抽出泵的出口通过混合液输送管与一级旋液分离器的入口相连,一级旋液分离器的轻相出口与二级旋液分离器的入口相连,二级旋液分离器的轻相出口与溶液暂存罐的入口相连,一级、二级旋液分离器及溶液暂存罐的底部与粉料浸出器的回流口相连;溶液暂存罐的下部出口经暂存罐输送泵与萃取液蒸发回收系统相连。该大豆浓缩蛋白制取系统,设备投资省,粉末下脚料全部得以利用,大大提高经济效益。


