授权公布号:CN216742226U
一种变量泵软起动校直机液压系统
有效
申请
2021-11-29
申请公布
1970-01-01
授权
2022-06-14
预估到期
2031-11-29
| 申请号 | CN202122955777.1 |
| 申请日 | 2021-11-29 |
| 授权公布号 | CN216742226U |
| 授权公告日 | 2022-06-14 |
| 分类号 | F15B1/02;F15B11/08;F15B13/044;F15B21/041 |
| 分类 | 流体压力执行机构;一般液压技术和气动技术; |
| 申请人名称 | 天水锻压机床(集团)有限公司 |
| 申请人地址 | 甘肃省天水市麦积区渭滨北路 |
专利法律状态
2022-06-14
授权
状态信息
授权
摘要
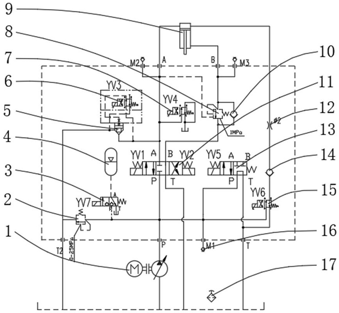
本实用新型公开了一种变量泵软起动校直机液压系统,包括油泵电机组,所述油泵电机组的两端均通过油管固定连接有第三电磁换向阀,所述第三电磁换向阀通过油管固定连接有第二电磁换向阀,所述第三电磁换向阀通过油管固定连接有主液压缸,所述主液压缸的下腔通过油管固定连接有第二直动溢流阀该变量泵软起动校直机液压系统开启油泵电机组,使油泵打出的油经过第三电磁阀进入主液压缸的上腔,令主液压缸快速下行,减少设备能耗并对工件进行校直,当达到位置后松开开关使所有阀断电,令主液压缸保压,确保装置简单易行,经济可靠,保证使棒料校直机在空载时快速进给,工作时慢速推进,减小油泵电机的功率,也提高了效率,节约了能源。


