授权公布号:CN114000955B
一种发动机节气门自标定系统及控制方法
有效
申请
2021-12-29
申请公布
2022-02-01
授权
2022-03-25
预估到期
2041-12-29
| 申请号 | CN202111625631.9 |
| 申请日 | 2021-12-29 |
| 申请公布号 | CN114000955A |
| 申请公布日 | 2022-02-01 |
| 授权公布号 | CN114000955B |
| 授权公告日 | 2022-03-25 |
| 分类号 | F02D41/22;F02D9/10;F02D11/10 |
| 分类 | 燃烧发动机;热气或燃烧生成物的发动机装置; |
| 申请人名称 | 金城集团有限公司 |
| 申请人地址 | 江苏省南京市秦淮区中山东路518号 |
专利法律状态
2022-06-17
专利申请权、专利权的转移
状态信息
专利权的转移;IPC(主分类):F02D41/22;登记生效日:20220608;变更事项:专利权人;变更前:金城集团有限公司;变更后:金城集团有限公司;变更事项:地址;变更前:210002 江苏省南京市秦淮区中山东路518号;变更后:210002 江苏省南京市秦淮区中山东路518号;变更事项:专利权人;变更后:南京金城机械有限公司
2022-03-25
授权
状态信息
授权
2022-02-22
实质审查的生效
状态信息
实质审查的生效;IPC(主分类):F02D41/22;申请日:20211229
2022-02-01
公布
状态信息
公布
摘要
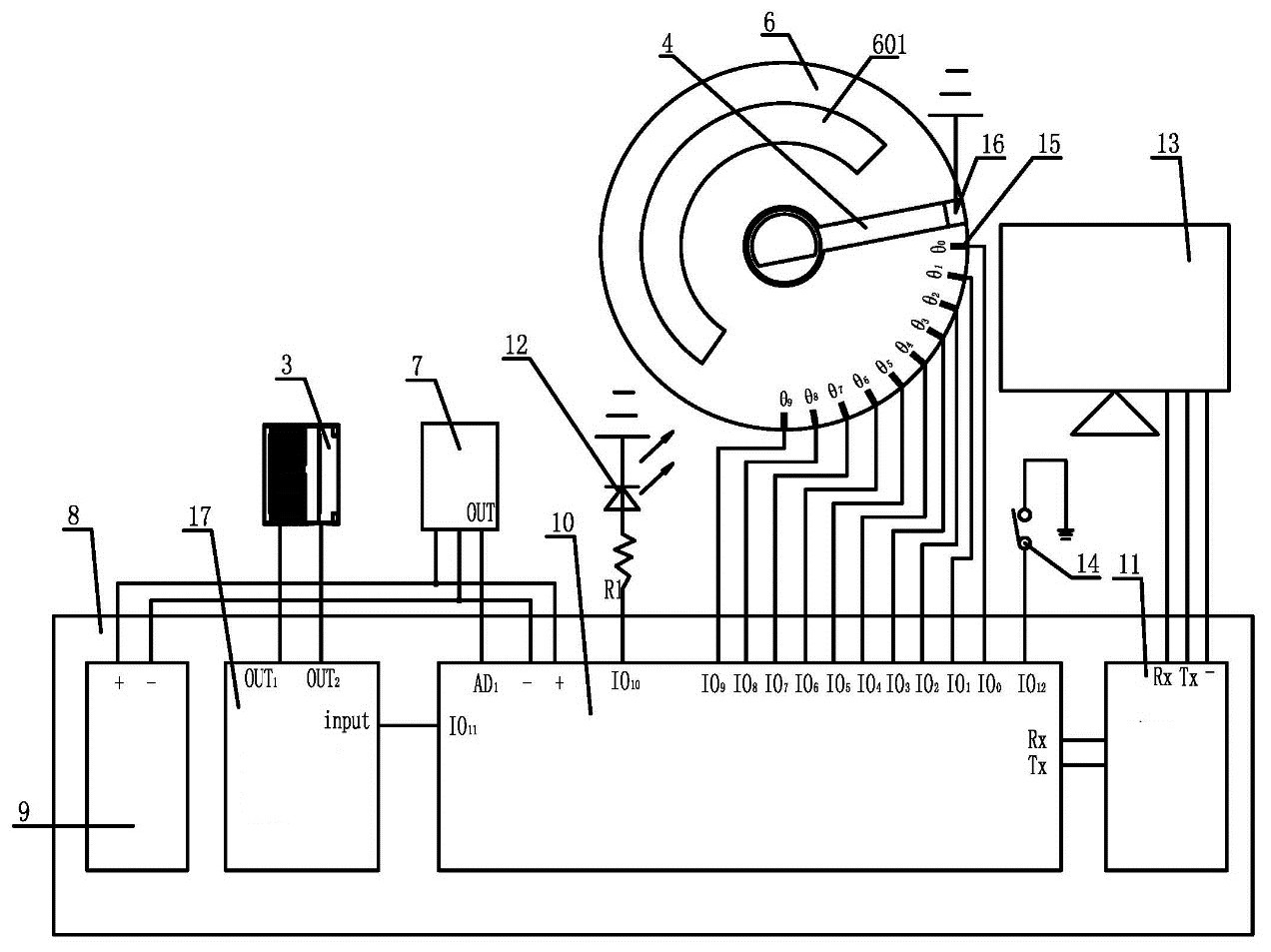
本发明公开了一种发动机节气门自标定系统及控制方法包括节气门座、节气门轴、带动节气门轴旋转的电机、与节气门轴相连的节气门开度感应指针、位于节气门座内腔的节气门门板、与节气门开度感应指针同圆心设置的节气门开度分度盘、节气门位置传感器以及标定控制单元,其中节气门开度分度盘上将节气门开度从节气门全闭到节气门全开等分为n个区,并在每一区对应刻度点上分别设置位于同一圆周上的静触点,节气门开度感应指针上设置与静触点相对应的动触点,标定控制单元控制节气门电机PWM控制信号占空比步进变化,并自动采集每个静触点与动触点接触时的PWM控制信号占空比值和节气门位置电压值。本发明标定效率高且适用于多种应用场景。


