授权公布号:CN108626187B
一种液压行走系统
有效
申请
2018-07-13
申请公布
2018-10-09
授权
2024-02-27
预估到期
2038-07-13
| 申请号 | CN201810768942.2 |
| 申请日 | 2018-07-13 |
| 申请公布号 | CN108626187A |
| 申请公布日 | 2018-10-09 |
| 授权公布号 | CN108626187B |
| 授权公告日 | 2024-02-27 |
| 分类号 | F15B11/17;F15B13/06;B62D3/14 |
| 分类 | 流体压力执行机构;一般液压技术和气动技术; |
| 申请人名称 | 湖南星邦智能装备股份有限公司 |
| 申请人地址 | 湖南省长沙市宁乡高新技术产业园区金洲大道东128号 |
专利法律状态
2024-02-27
授权
状态信息
授权
2020-01-21
著录事项变更
状态信息
著录事项变更;IPC(主分类):F15B11/17;变更事项:申请人;变更前:湖南星邦重工有限公司;变更后:湖南星邦智能装备股份有限公司;变更事项:地址;变更前:410600 湖南省长沙市宁乡高新技术产业园区金洲大道东128号;变更后:410600 湖南省长沙市宁乡高新技术产业园区金洲大道东128号
2018-11-02
实质审查的生效
状态信息
实质审查的生效;IPC(主分类):F15B11/17;申请日:20180713
2018-10-09
公布
状态信息
公布
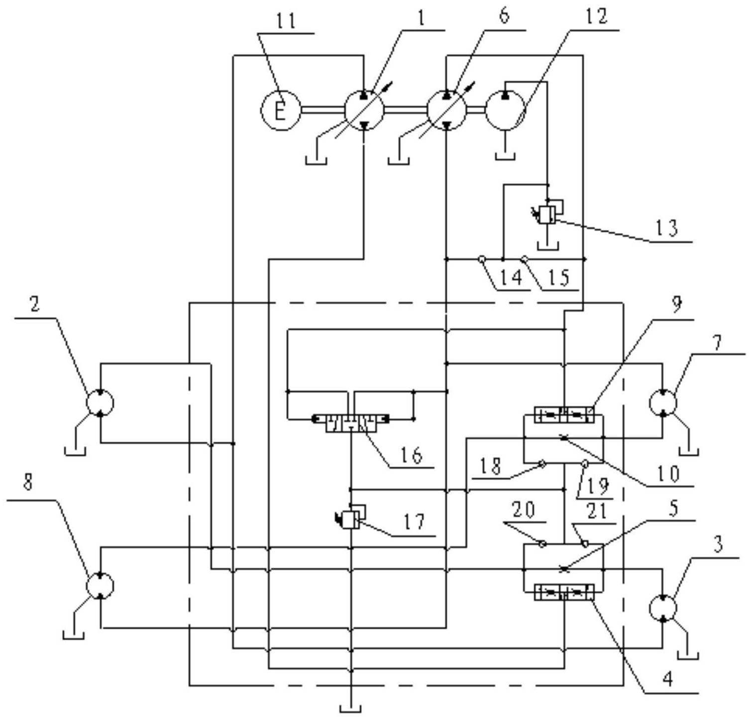
摘要
本发明公开了一种液压行走系统,包括第一供油装置、左前马达、右后马达、第二供油装置、右前马达、左后马达和驱动装置。车辆四轮向左转弯时,左前轮转弯半径和左后轮转弯半径相同,右后轮转弯半径和右前轮转弯半径相同,因此,左前马达和右后马达所需的流量之和与右前马达和左后马达所需的流量之和相同;两轮转弯时,左前轮转弯半径和左后轮转弯半径之和基本上与右后轮转弯半径和右前轮转弯半径之和相同,也就是说,左前马达和右后马达所需的流量之和与右前马达和左后马达所需的流量之和相同。综上所述,本发明转弯时只要两个供油装置的排量保持一致即可,避免了转弯时调节两个供油装置输出不同的流量,简化了对液压行走系统的调节。


