授权公布号:CN116733798B
高空作业平台及其浮动控制系统
有效
申请
2023-08-16
申请公布
2023-09-12
授权
2023-11-07
预估到期
2043-08-16
| 申请号 | CN202311027576.2 |
| 申请日 | 2023-08-16 |
| 申请公布号 | CN116733798A |
| 申请公布日 | 2023-09-12 |
| 授权公布号 | CN116733798B |
| 授权公告日 | 2023-11-07 |
| 分类号 | F15B11/08;B66F11/00;B66F17/00;F15B1/02;F15B13/02 |
| 分类 | 流体压力执行机构;一般液压技术和气动技术; |
| 申请人名称 | 湖南星邦智能装备股份有限公司 |
| 申请人地址 | 湖南省长沙市宁乡高新技术产业园区金洲大道东128号 |
专利法律状态
2024-02-06
专利实施许可合同备案的生效、变更及注销
状态信息
专利实施许可合同备案的生效;IPC(主分类):F15B11/08;合同备案号:X2024980000714;让与人:湖南星邦智能装备股份有限公司;受让人:湖南星邦机械设备有限公司;发明名称:高空作业平台及其浮动控制系统;申请日:20230816;申请公布日:20230912;授权公告日:20231107;许可种类:普通许可;备案日期:20240117
2023-11-07
授权
状态信息
授权
2023-09-29
实质审查的生效
状态信息
实质审查的生效;IPC(主分类):F15B11/08;申请日:20230816
2023-09-12
公布
状态信息
公布
摘要
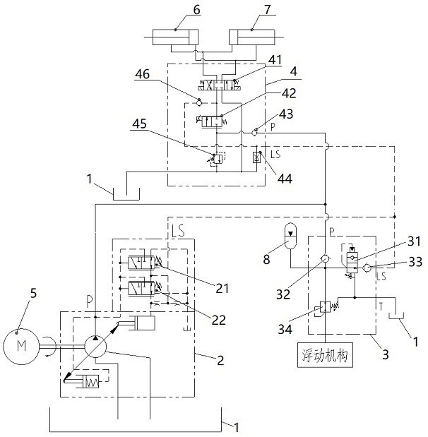
本发明公开了一种高空作业平台及其浮动控制系统,该系统包括驱动机构、液压油箱、液压泵、浮动控制阀、浮动机构、动臂功能阀、执行机构以及蓄能器;浮动控制阀包括第一单向阀、第二单向阀、减压阀和逻辑阀;第一单向阀的进油口作为浮动控制阀的进油口,第一单向阀的出油口连接于蓄能器、减压阀与逻辑阀的连接管路上,逻辑阀与第二单向阀连接,第二单向阀的出油口作为浮动控制阀的反馈油口;当液压泵为变量泵时,浮动控制阀、动臂功能阀的反馈油口与变量泵的反馈油口连接;当液压泵为定量泵时,浮动控制阀的反馈油口与动臂功能阀的反馈油口连接。本发明可以降低功率损耗,提高系统的可靠性。


