授权公布号:CN219531692U
一种硅锰矿热炉尾气深度利用近零排放系统
有效
申请
2023-03-21
申请公布
1970-01-01
授权
2023-08-15
预估到期
2033-03-21
| 申请号 | CN202320554769.2 |
| 申请日 | 2023-03-21 |
| 授权公布号 | CN219531692U |
| 授权公告日 | 2023-08-15 |
| 分类号 | F27D17/00;F26B21/00;F22B1/18 |
| 分类 | 炉;窑;烘烤炉;蒸馏炉〔4〕; |
| 申请人名称 | 四川川锅锅炉有限责任公司 |
| 申请人地址 | 四川省成都市金堂县金堂工业园区川锅路188号 |
专利法律状态
2023-08-15
授权
状态信息
授权
摘要
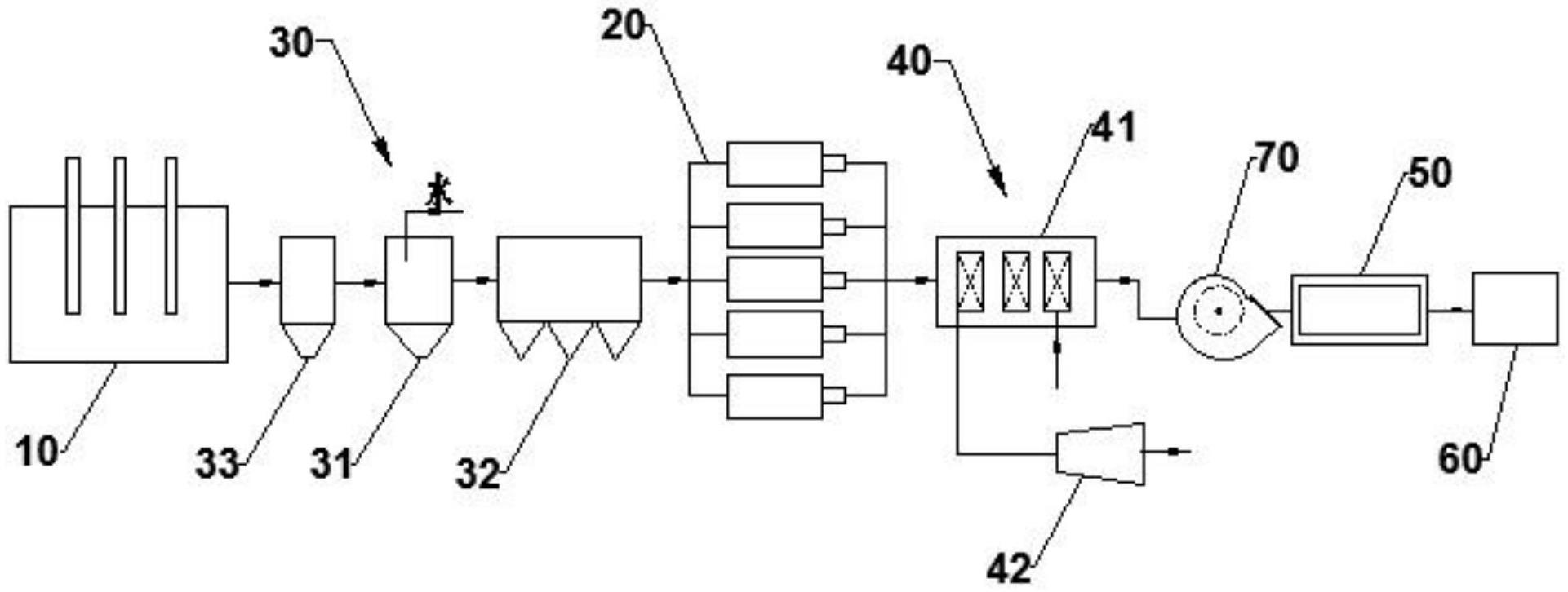
本实用新型涉及硅锰矿热炉余热利用领域,提供了一种硅锰矿热炉尾气深度利用近零排放系统,包括:硅锰矿热炉和燃气内燃机组;尾气净化机构,所述尾气净化机构的入口与所述硅锰矿热炉的尾气出口连通,所述尾气净化机构的出口与所述燃气内燃机组的入口连通;余热发电机构,所述余热发电机构包括的入口与所述燃气内燃机组的出口连通;物料烘干装置,所述物料烘干装置的气体入口与所述余热发电机构的出口连通;以及二氧化碳捕集装置,所述二氧化碳捕集装置的入口与所述物料烘干装置的气体出口连通。本系统增加了物料烘干装置和二氧化碳捕集装置,实现余热的充分回收及CO2的捕集,将尾气利用效率由30%左右提升至>40%,具有显著的经济效益和环保效益。


