授权公布号:CN115823578B
一种燃用高碱煤的二级旋风液态凝渣锅炉
有效
申请
2022-11-24
申请公布
2023-03-21
授权
2023-11-17
预估到期
2042-11-24
| 申请号 | CN202211481388.2 |
| 申请日 | 2022-11-24 |
| 申请公布号 | CN115823578A |
| 申请公布日 | 2023-03-21 |
| 授权公布号 | CN115823578B |
| 授权公告日 | 2023-11-17 |
| 分类号 | F23B80/00;F23J15/06;F23L15/04;F23L5/02;F23D1/02 |
| 分类 | 燃烧设备;燃烧方法; |
| 申请人名称 | 四川川锅锅炉有限责任公司 |
| 申请人地址 | 四川省成都市金堂工业园区川锅路188号 |
专利法律状态
2023-11-17
授权
状态信息
授权
2023-04-07
实质审查的生效
状态信息
实质审查的生效;IPC(主分类):F23B80/00;申请日:20221124
2023-03-21
公布
状态信息
公布
摘要
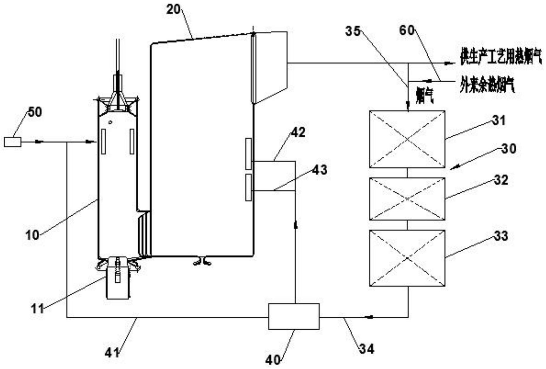
本发明公开了一种燃用高碱煤的二级旋风液态凝渣锅炉,包括:旋风燃烧室,旋风燃烧室的进料口处安装有旋风燃烧器;旋风混合冷凝室,旋风混合冷凝室的进烟口与旋风燃烧室的出烟口连通;换热装置,换热装置的入口与旋风混合冷凝室的出烟口连通;再循环风箱,再循环风箱的入口与换热装置的出口连通,再循环风箱的出口与旋风燃烧室的内部通过第一管道连通、且还与旋风混合冷凝室的内部通过第二管道连通,再循环风箱用于向旋风燃烧室及旋风混合冷凝室的内部提供切向的风;以及二次风供风装置,二次风供风装置的出口与旋风燃烧室的内部连通,二次风供风装置用于向旋风燃烧室的内部提供切向的风。


