授权公布号:CN210197338U
一种节能型锅炉用富氧燃烧混合器
有效
申请
2019-06-27
申请公布
1970-01-01
授权
2020-03-27
预估到期
2029-06-27
| 申请号 | CN201920979094.X |
| 申请日 | 2019-06-27 |
| 授权公布号 | CN210197338U |
| 授权公告日 | 2020-03-27 |
| 分类号 | F23L7/00 |
| 分类 | 燃烧设备;燃烧方法; |
| 申请人名称 | 鞍山锅炉厂有限公司 |
| 申请人地址 | 辽宁省鞍山市千山区西临街16号 |
专利法律状态
2020-03-27
授权
状态信息
授权
摘要
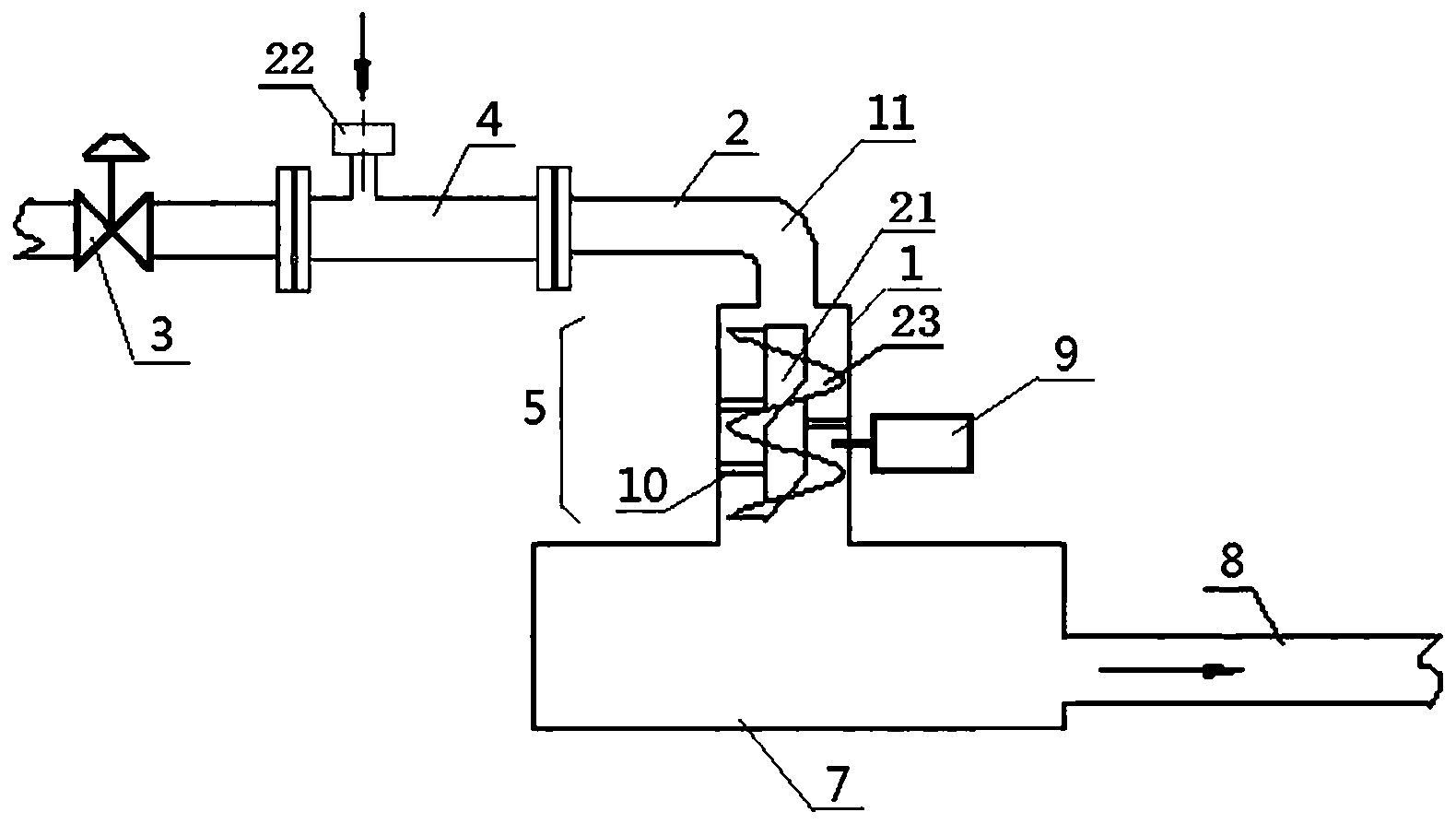
本实用新型涉及锅炉制造技术领域,尤其涉及一种节能型锅炉用富氧燃烧混合器,其特征在于,包括纯氧管、调节阀、一次混合装置和二次混合装置,纯氧管依次与一次混合装置和二次混合装置相连接,所述一次混合装置包括外套管、内套管、喷嘴和空气管;所述空气管的外端连接消声器;所述二次混合装置中设有外壳、叶片轴和叶片,叶片轴上设有螺旋形叶片,所述外壳的一端开口处对应内部所述叶片轴的端部,所述叶片轴与外壳内壁通过撑杆定位连接。与现有技术相比,本实用新型的有益效果是:1)可以保证供风的氧气浓度稳定,燃烧充分,达到节能、减排、综合利用的循环经济模式。2)能够在高原等氧气浓度稀薄的地区使用。3)氧气浓度能调节。


