授权公布号:CN217876540U
一种热泵一体机补气系统
有效
申请
2022-06-21
申请公布
1970-01-01
授权
2022-11-22
预估到期
2032-06-21
| 申请号 | CN202221557144.3 |
| 申请日 | 2022-06-21 |
| 授权公布号 | CN217876540U |
| 授权公告日 | 2022-11-22 |
| 分类号 | F25B30/02;F25B31/00;F25B41/20;F25B41/325;F25B41/34;F25B43/00;F25B49/02 |
| 分类 | 制冷或冷却;加热和制冷的联合系统;热泵系统;冰的制造或储存;气体的液化或固化; |
| 申请人名称 | 三菱重工海尔(青岛)空调机有限公司 |
| 申请人地址 | 山东省青岛市即墨市通济街道海尔路157-1号 |
专利法律状态
2022-11-22
授权
状态信息
授权
摘要
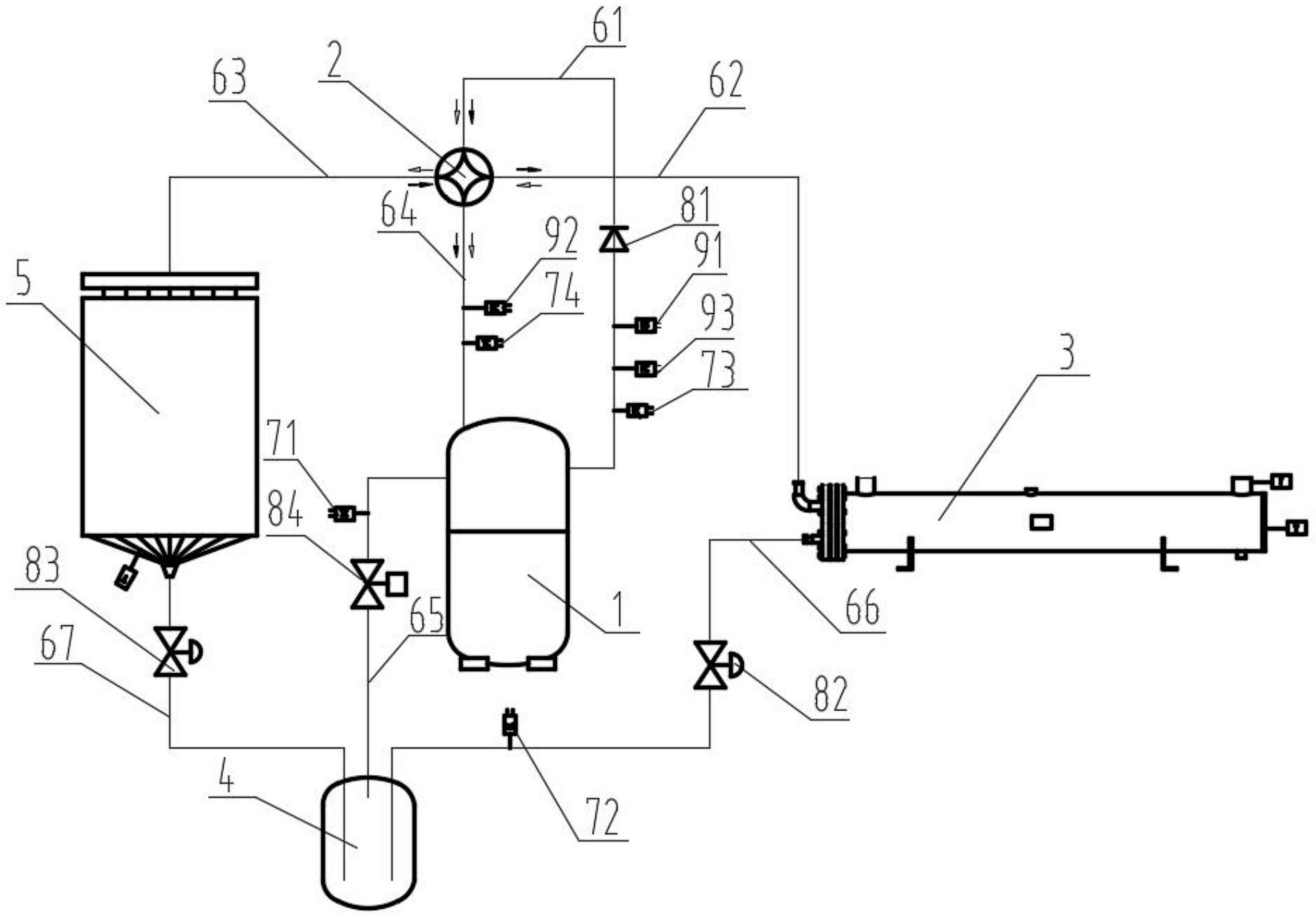
本实用新型公开了一种热泵一体机补气系统,包括压缩机、三管制储液器、第一换热器、第二换热器、四通换向阀、单向阀、第一膨胀阀、第二膨胀阀、第一温度传感器和第二温度传感器,三管制储液器分别连接水热交换器、风热交换器和压缩机,第一膨胀阀设置在三管制储液器与第一换热器之间,第二膨胀阀设置在三管制储液器与第二换热器之间,四通阀分别连接水热交换器、风热交换器、压缩机和单向阀,单向阀还连接压缩机。本实用新型的热泵一体机补气系统提高了空调机组的性能表现,优化了机组在极端工况下的运行稳定性。


