授权公布号:CN214700640U
一种锅炉缺水报警系统
有效
申请
2021-03-02
申请公布
1970-01-01
授权
2021-11-12
预估到期
2031-03-02
| 申请号 | CN202120451155.2 |
| 申请日 | 2021-03-02 |
| 授权公布号 | CN214700640U |
| 授权公告日 | 2021-11-12 |
| 分类号 | F22B37/46;G08B21/18 |
| 分类 | 蒸汽的发生; |
| 申请人名称 | 江苏双良锅炉有限公司 |
| 申请人地址 | 江苏省无锡市江阴市临港街道利港西利路115号 |
专利法律状态
2021-11-12
授权
状态信息
授权
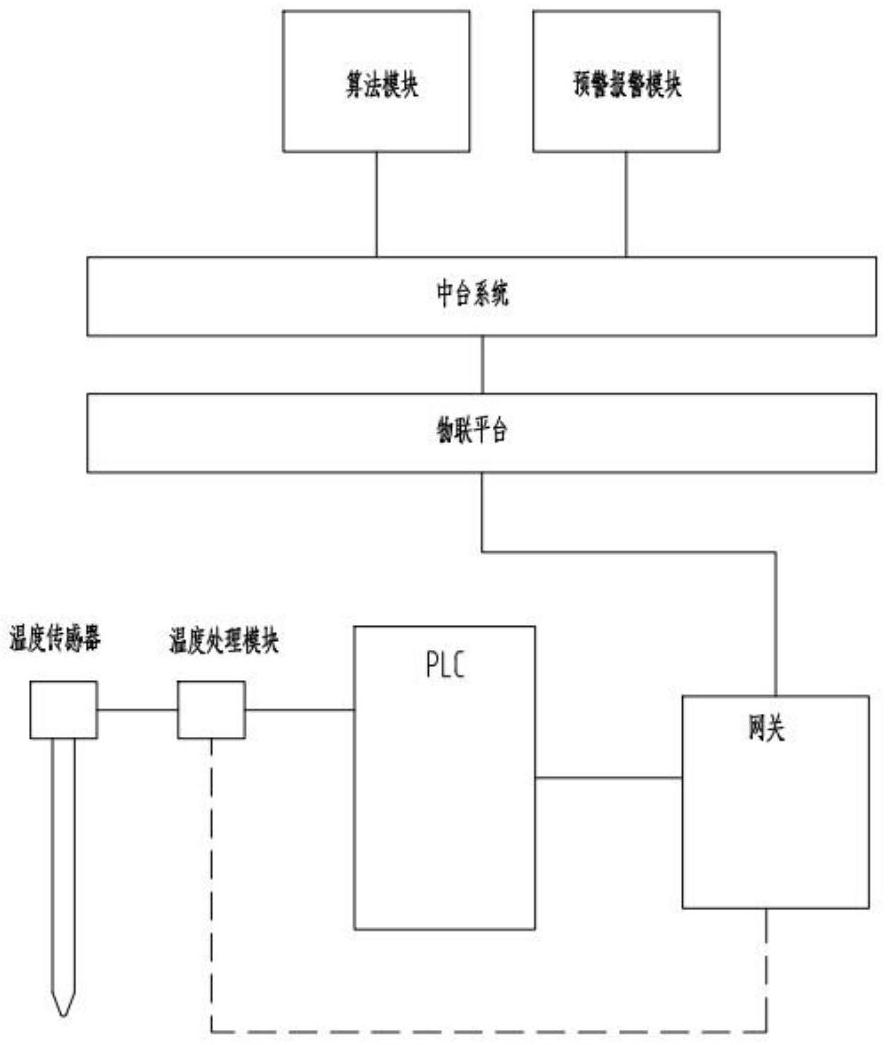
摘要
本实用新型公开一种锅炉缺水报警系统,包括温度传感器、温度处理模块、PLC、温度传感器与温度处理模块连接,温度处理模块与PLC连接;温度传感器置于锅炉的温度测点,选取卧式内燃火管锅炉二回程烟管的最上层管子的出口处,作为的温度测点的位置。可再设有物联网关,温度传感器与温度处理模块连接,温度处理模块与PLC连接,PLC与物联网关连接,物联网关通过协议与平台建立连接,自动将采集数据上传至云平台。通过云平台的算法模块和报警模块实现锅炉缺水报警功能。


