授权公布号:CN111559058B
一种插装阀安全合模油路系统
有效
申请
2020-05-20
申请公布
2020-08-21
授权
2022-03-25
预估到期
2040-05-20
| 申请号 | CN202010429387.8 |
| 申请日 | 2020-05-20 |
| 申请公布号 | CN111559058A |
| 申请公布日 | 2020-08-21 |
| 授权公布号 | CN111559058B |
| 授权公告日 | 2022-03-25 |
| 分类号 | B29C45/67;B29C45/82;B29C45/84 |
| 分类 | 塑料的加工;一般处于塑性状态物质的加工; |
| 申请人名称 | 宁波华美达机械制造有限公司 |
| 申请人地址 | 浙江省宁波市北仑区戚家山街道林唐村新唐家弄336号 |
专利法律状态
2022-03-25
授权
状态信息
授权
2020-08-21
公布
状态信息
公布
摘要
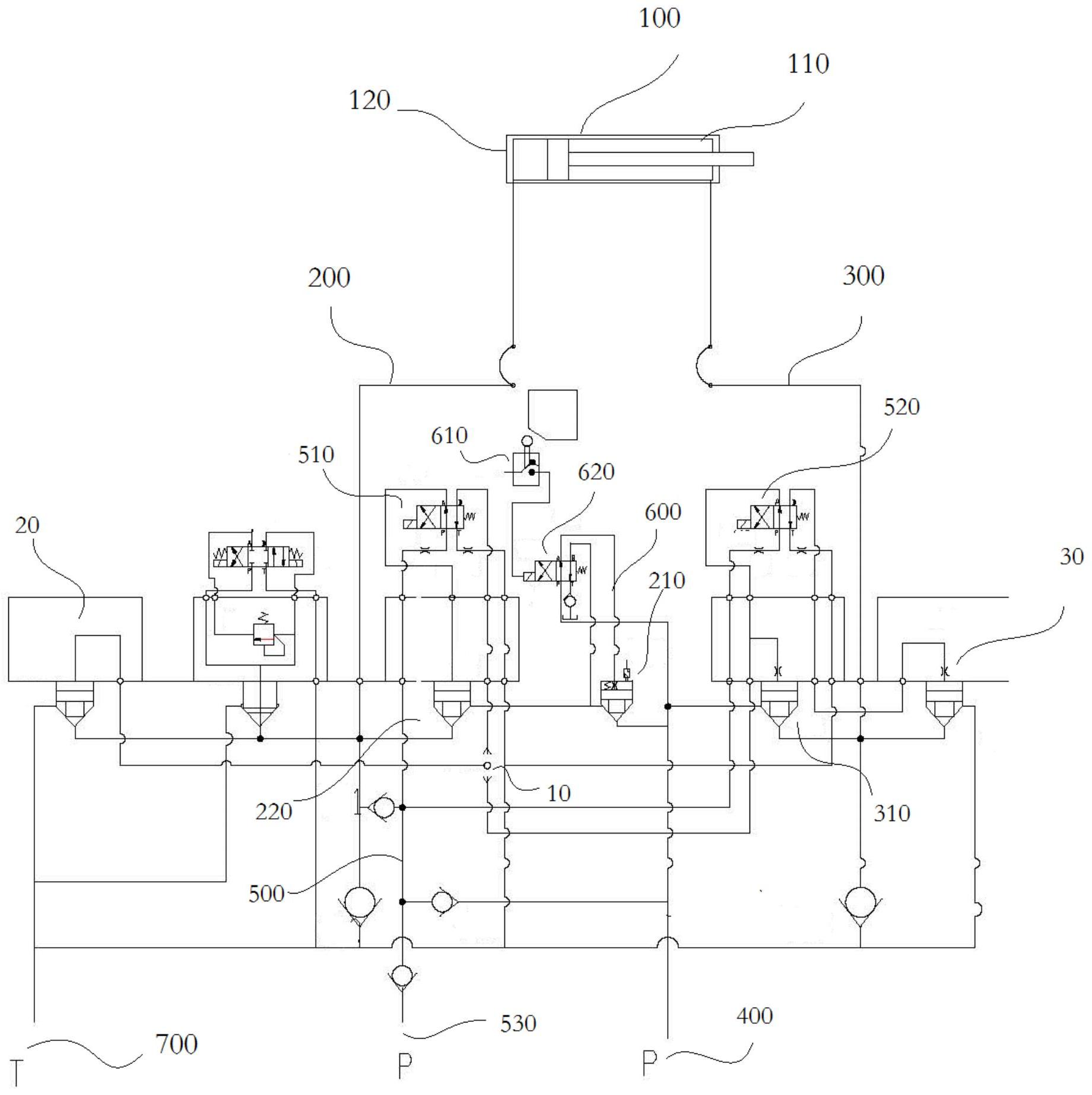
本发明公开一种插装阀安全合模油路系统,其包括开合模伸缩缸、第一油路、第二油路、第一油泵、外控油路、控制油路和第一回油油箱;第一油路包括通过管路依次相连第一插装阀和第二插装阀;第二油路包括第三插装阀;外控油路包括第二油泵、第一电磁换向阀和第二电磁换向阀,用于控制注塑机开模和合模状态;控制油路包括触控开关和第三电磁换向阀,控制油路控制注塑机在开门状态下不能执行合模动作。本发明公开了一种插装阀安全合模油路系统;通过控制油路控制第一油路中第一插装阀的状态切换,中断第一油路中压力油的流经,进而确保注塑机在半自动或手动状态下,其开门时,注塑机的合模动作无法被执行,使得模具所在区域转为安全区域。


