授权公布号:CN114183741B
一种用于垃圾焚烧锅炉的多热源调节系统
有效
申请
2021-12-16
申请公布
2022-03-15
授权
2022-10-04
预估到期
2041-12-16
| 申请号 | CN202111538692.1 |
| 申请日 | 2021-12-16 |
| 申请公布号 | CN114183741A |
| 申请公布日 | 2022-03-15 |
| 授权公布号 | CN114183741B |
| 授权公告日 | 2022-10-04 |
| 分类号 | F22B31/08;F22B35/00;F22D1/36;F23G5/00;F23G5/46 |
| 分类 | 蒸汽的发生; |
| 申请人名称 | 南通万达能源动力科技有限公司 |
| 申请人地址 | 江苏省南通市崇川区钟秀中路133号 |
专利法律状态
2022-10-04
授权
状态信息
授权
2022-03-15
公布
状态信息
公布
摘要
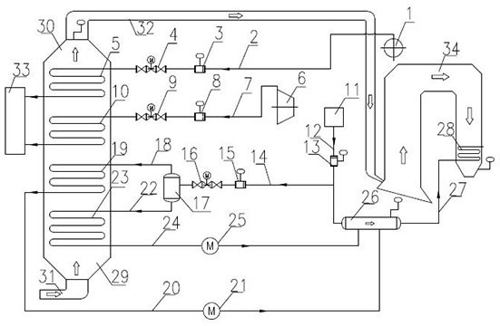
本发明公开了一种用于垃圾焚烧锅炉的多热源调节系统,属于环保技术领域。该多热源调节系统包括:空气预热器装置、汽包供热管路组件、汽机供热管路组件、锅炉给水管路组件、收集装置、垃圾焚烧锅炉,所述汽包供热管路组件、汽机供热管路组件、锅炉给水管路组件均与空气预热器装置连接,所述空气预热器装置与收集装置连接,所述空气预热器装置与垃圾焚烧锅炉连接。本发明在锅炉给水管路组件中设置闪蒸装置,将锅炉给水转变为低压闪蒸蒸汽和低压凝结水,与汽包抽汽、汽机抽汽共同组成四股热源,分别送入蒸汽空预器装置中各组换热器,通过调节各股热源的热源输入量,达到调节热空气温度、省煤器进水温度及降低锅炉蒸汽耗量的目的。


