授权公布号:CN217209327U
一种防低温腐蚀给水系统
有效
申请
2022-05-23
申请公布
1970-01-01
授权
2022-08-16
预估到期
2032-05-23
| 申请号 | CN202221230180.9 |
| 申请日 | 2022-05-23 |
| 授权公布号 | CN217209327U |
| 授权公告日 | 2022-08-16 |
| 分类号 | F22D1/00 |
| 分类 | 蒸汽的发生; |
| 申请人名称 | 南通万达能源动力科技有限公司 |
| 申请人地址 | 江苏省南通市钟秀中路133号 |
专利法律状态
2022-08-16
授权
状态信息
授权
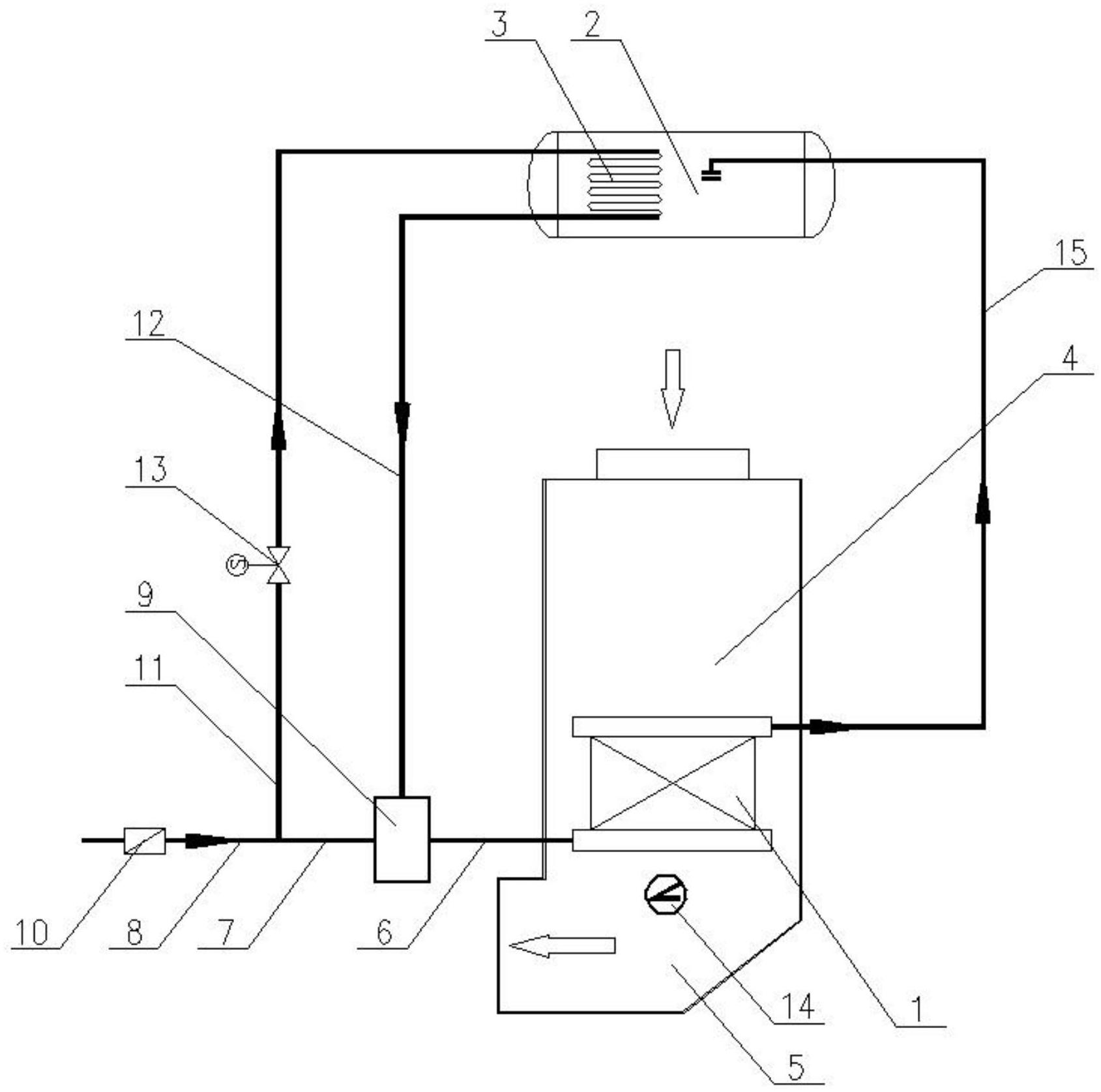
摘要
本实用新型提供了一种防低温腐蚀给水系统,包括:锅筒,与锅筒连接的省煤器,及连接在省煤器和锅筒之间、用于保证省煤器受热面管壁温高于烟气露点温度的给水组件,给水组件包括:与水源连接、用于为省煤器供水的给水混合集箱,与水源连接、且通过锅筒加热、用于为给水混合集箱提供热水的给水加热器,设置在水源与给水加热器之间的电动调节阀,及用于给省煤器受热面管壁测温的测温仪器。本实用新型的防低温腐蚀给水系统,通过控制锅炉给水与热水的比例供给,能够始终保证省煤器受热面管壁温高于烟气露点温度,避免低温腐蚀现象发生,确保了锅炉设备的安全性和经济性运行。


