授权公布号:CN206419939U
有机热载体锅炉烟气排放余热利用装置
有效
申请
2017-01-06
申请公布
1970-01-01
授权
2017-08-18
预估到期
2027-01-06
| 申请号 | CN201720013306.X |
| 申请日 | 2017-01-06 |
| 授权公布号 | CN206419939U |
| 授权公告日 | 2017-08-18 |
| 分类号 | F22B31/08;F23J15/06 |
| 分类 | 蒸汽的发生; |
| 申请人名称 | 无锡中正锅炉有限公司 |
| 申请人地址 | 江苏省无锡市宜兴市周铁镇分水新达路76号 |
专利法律状态
2017-08-18
授权
状态信息
授权
摘要
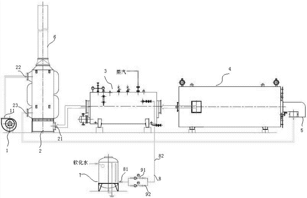
本实用新型提供有机热载体锅炉烟气排放余热利用装置,包括鼓风机、空气预热器、双介质型余热锅炉和有机热载体锅炉,空气预热器具有第一侧管口、第二侧管口和第三侧管口,第一侧管口、第二侧管口和第三侧管口均位于空气预热器的侧壁,有机热载体锅炉的首端连接燃烧机,有机热载体锅炉的尾端连接双介质型余热锅炉的首端,双介质型余热锅炉的尾端连接空气预热器的第一侧管口,空气预热器的顶端连接烟囱,鼓风机的出风口通过管道连接第二侧管口,第三侧管口通过管道连接燃烧机。有机热载体锅炉烟气排放余热利用装置,工作效率高、余热利用率高,而且降低了生产成本。


