授权公布号:CN107678461B
一种自动加漆温控装置及方法
有效
申请
2017-11-16
申请公布
2018-02-09
授权
2023-05-16
预估到期
2037-11-16
| 申请号 | CN201711137477.4 |
| 申请日 | 2017-11-16 |
| 申请公布号 | CN107678461A |
| 申请公布日 | 2018-02-09 |
| 授权公布号 | CN107678461B |
| 授权公告日 | 2023-05-16 |
| 分类号 | G05D23/22 |
| 分类 | 控制;调节; |
| 申请人名称 | 保定天威线材制造有限公司 |
| 申请人地址 | 河北省保定市新市区创业路111号 |
专利法律状态
2023-05-16
授权
状态信息
授权
2018-02-09
公布
状态信息
公布
摘要
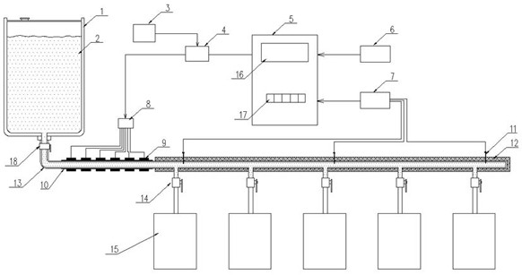
本发明涉及一种自动加漆温控装置及方法,属于变压器用漆包绕组线生产设备技术领域。技术方案是:储漆罐(1)与母管道(13)通过母管道总阀门(18)互相连接,母管道(13)与涂漆室(15)通过分支管道阀门(14)互相连接,导热层(10)包覆在母管道(13)的起始段,陶瓷加热瓦(9)加装在导热层(10)上,温度传感器(11)设置母管道(13)内,与多路温控器(5)互相连接,多路温控器(5)的输出端通过继电器单元(4)、接线端子箱(8)与陶瓷加热瓦(9)互相连接。本发明能够对绝缘漆进行自动控温,保证原料绝缘漆温度及粘度恒定,并且可根据工艺需要进行设定以达到绝缘漆的最优温度及粘度的控制。


