授权公布号:CN220573062U
一种针对多组分蒸汽回收的装置
有效
申请
2023-07-25
申请公布
1970-01-01
授权
2024-03-12
预估到期
2033-07-25
| 申请号 | CN202321968818.3 |
| 申请日 | 2023-07-25 |
| 授权公布号 | CN220573062U |
| 授权公告日 | 2024-03-12 |
| 分类号 | B01D53/00;B01D53/18 |
| 分类 | 一般的物理或化学的方法或装置; |
| 申请人名称 | 湖北三宁化工股份有限公司 |
| 申请人地址 | 湖北省宜昌市枝江市姚家港沿江路9号 |
专利法律状态
2024-03-12
授权
状态信息
授权
摘要
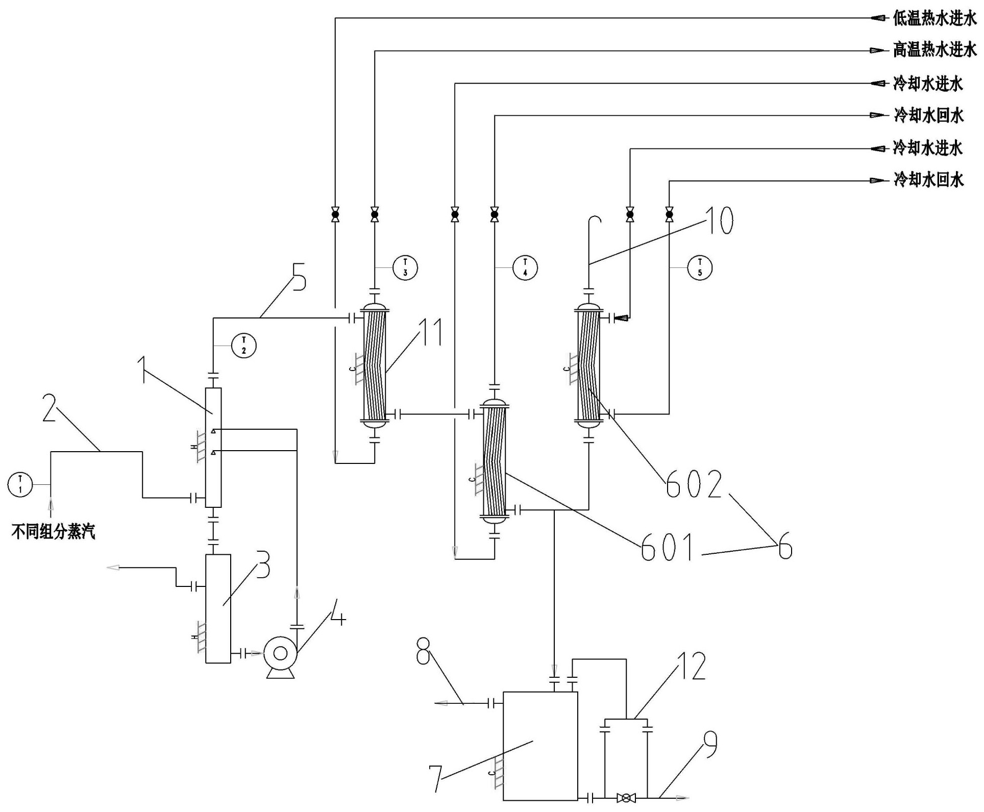
本实用新型提供一种针对多组分蒸汽回收的装置,包括气体洗涤器,不同组分蒸汽通过进气管路输送至气体洗涤器中,气体洗涤器底部通过管路与洗涤槽连通,洗涤槽的洗涤液通过洗涤泵和管路输送至气体洗涤器中,气体洗涤器的排气口通过气相管路与换热器连接,换热器通入冷却水对多组分蒸汽进行冷凝,换热器的冷凝液排出口通过物料管道与冷凝液分相槽连接,冷凝液分相槽中油相从油相出口管道排出,水相从水相出口管道排出。该装置能够对对组分蒸汽中的物料飞沫和其他易挥发杂质进行洗涤后再进行冷凝回收,提高成品质量。


