授权公布号:CN210512202U
一种太阳能集热器与醇基壁挂炉耦合供热采暖装置
有效
申请
2019-05-31
申请公布
1970-01-01
授权
2020-05-12
预估到期
2029-05-31
| 申请号 | CN201920813234.6 |
| 申请日 | 2019-05-31 |
| 授权公布号 | CN210512202U |
| 授权公告日 | 2020-05-12 |
| 分类号 | F24S20/40;F24S50/40;F24D15/00;F24S90/10 |
| 分类 | 供热;炉灶;通风; |
| 申请人名称 | 石家庄工大化工设备有限公司 |
| 申请人地址 | 河北省石家庄市和平东路500号 |
专利法律状态
2020-05-12
授权
状态信息
授权
摘要
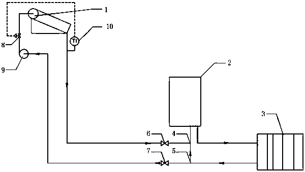
本实用新型公开了一种太阳能集热器与醇基壁挂炉耦合供热采暖装置,属于供热采暖设备技术领域。一种太阳能集热器与醇基壁挂炉耦合供热采暖装置,包括太阳能集热器、醇基壁挂炉及散热片,其特征在于:太阳能集热器不与散热片直接连通,太阳能集热器的进水管、出水管均与醇基壁挂炉的进水管连通。本实用新型提供一种太阳能集热器与醇基壁挂炉耦合供热采暖装置,将醇基燃料与太阳能的热量耦合起来实现高效取暖,填补了醇基燃料取暖应用闲置太阳能的技术空白。


