授权公布号:CN210677283U
一种大功率的逆变式多功能弧焊电源电路及装置
有效
申请
2019-08-08
申请公布
1970-01-01
授权
2020-06-05
预估到期
2029-08-08
| 申请号 | CN201921274304.1 |
| 申请日 | 2019-08-08 |
| 授权公布号 | CN210677283U |
| 授权公告日 | 2020-06-05 |
| 分类号 | B23K9/10;B23K9/32 |
| 分类 | 机床;不包含在其他类目中的金属加工; |
| 申请人名称 | 成都华远电器设备有限公司 |
| 申请人地址 | 四川省成都市武侯区武侯科技园武兴四路5号 |
专利法律状态
2020-06-05
授权
状态信息
授权
摘要
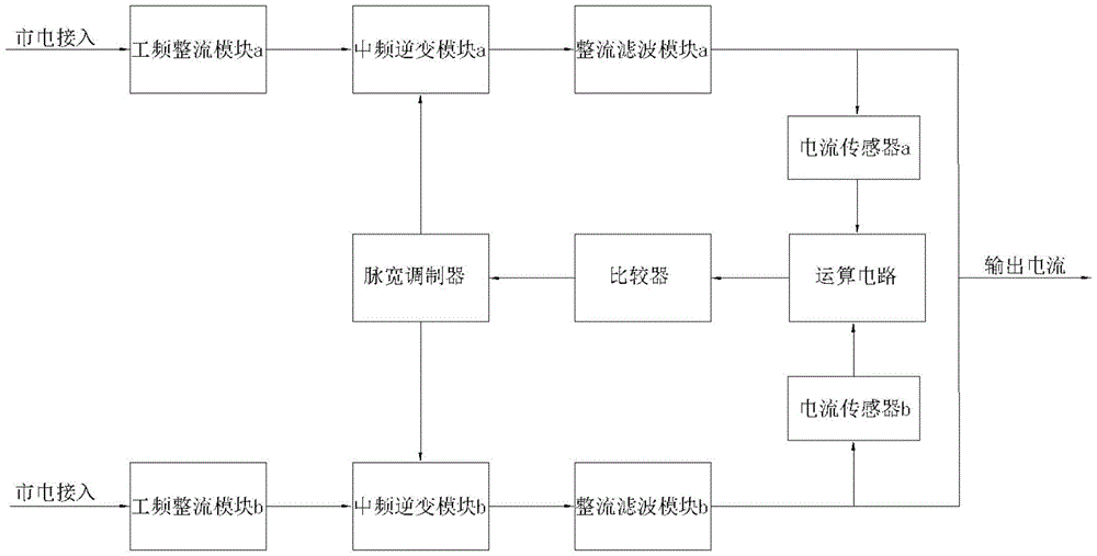
本实用新型公开了一种大功率的逆变式多功能弧焊电源电路,解决了埋弧焊在重型钢结构中焊接电流需求在1600A以上大电流埋弧焊电源问题;本实用新型包括两组结构相同的主电路a和主电路b,还包括闭环控制电路,两组主电路并联,两组主电路并联后输出电流可以达到2000A;本实用新型具有安装简单便捷、输出电流可达2000A、电路构造简单等优点。本实用新型还公开了一种大功率的逆变式多功能弧焊电源装置,解决了埋弧焊大电流电源散热不好的问题,本实用新型包括机箱,所述机箱包括前面板、后面板、左侧板、右侧板、底板和顶板,机箱内设置有第一横板和第二横板,将机箱分割成三个独立腔体,腔体形成独立散热系统,具有散热效果好等优点。


