授权公布号:CN111865111B
大功率AC/DC变换等离子体点火器驱动电路及方法
有效
申请
2020-07-22
申请公布
2020-10-30
授权
2024-02-20
预估到期
2040-07-22
| 申请号 | CN202010710773.4 |
| 申请日 | 2020-07-22 |
| 申请公布号 | CN111865111A |
| 申请公布日 | 2020-10-30 |
| 授权公布号 | CN111865111B |
| 授权公告日 | 2024-02-20 |
| 分类号 | H02M7/06;H02M7/5387;F23Q7/00 |
| 分类 | 发电、变电或配电; |
| 申请人名称 | 新风光电子科技股份有限公司 |
| 申请人地址 | 山东省济宁市汶上县经济开发区金成路中段路北 |
专利法律状态
2024-02-20
授权
状态信息
授权
2020-11-17
实质审查的生效
状态信息
实质审查的生效;IPC(主分类):H02M7/06;申请日:20200722
2020-10-30
公布
状态信息
公布
摘要
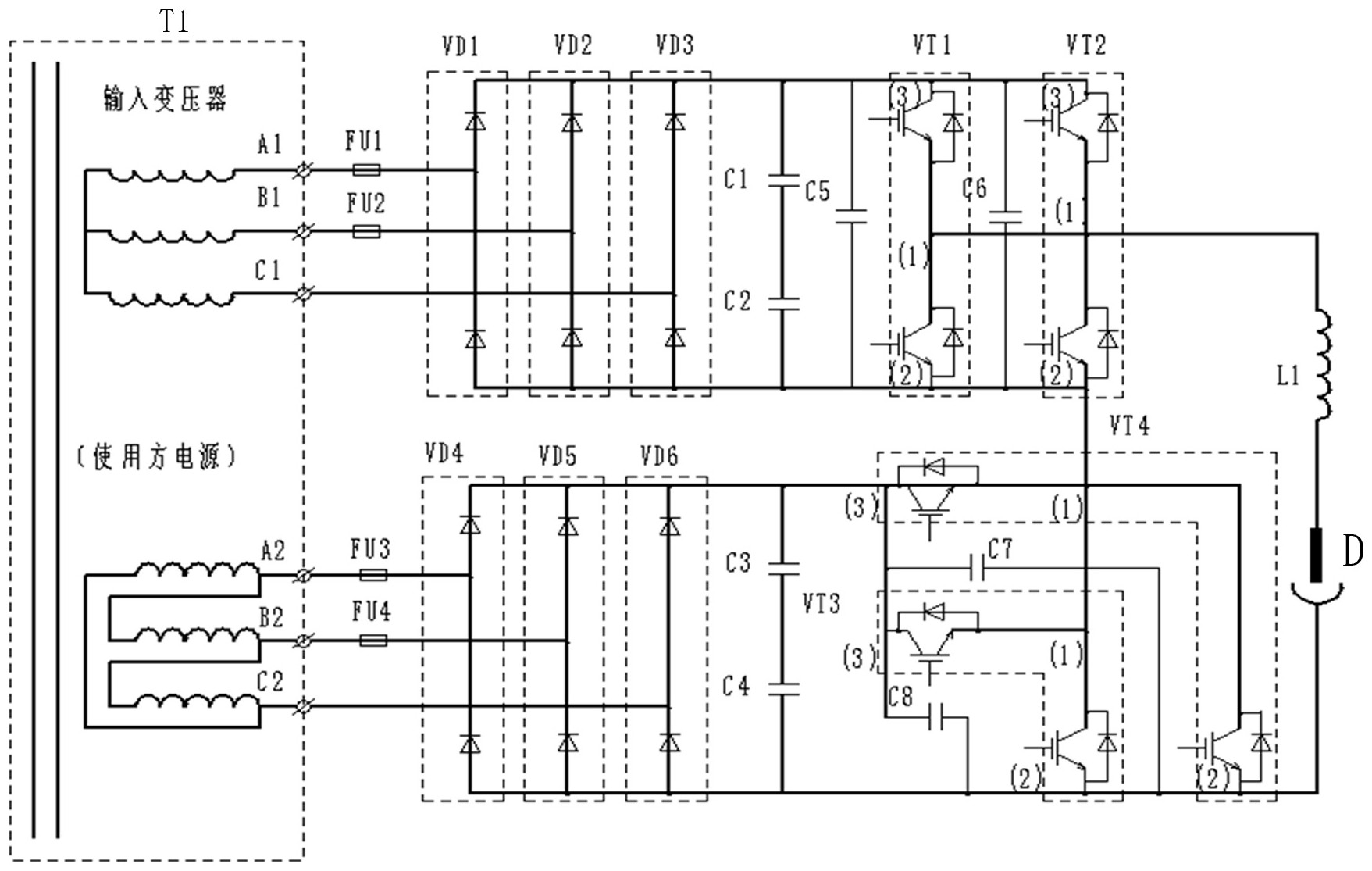
本发明的大功率AC/DC变换等离子体点火器驱动电路,包括三相变压器T1、第一和第二斩波器、负载电抗器L1、等离子点火器D以及第一和第二三相整流桥,第一斩波器由两逆变桥臂VT1和VT2并联组成,第二斩波器由两逆变桥臂VT3和VT4并联组成,逆变桥臂由两串联的IGBT构成,等离子点火器一端经负载电抗器L1接于逆变桥臂VT1和VT2的中点上,另一端接于第二三相整流桥输出端的负极上。本发明的等离子体点火器驱动电路,可根据等离子点火器D的功率需求,来控制第一和第二斩波器交替或叠加供电,以提供满足功率要求的电压和电流,适用于大型工业煤粉锅炉的无油点火的燃烧方式,点火方式响应速度快,体积小、成本低。


