授权公布号:CN104323714B
热水消毒饮水系统
有效
申请
2014-11-13
申请公布
2015-02-04
授权
2016-07-20
预估到期
2034-11-13
| 申请号 | CN201410643407.6 |
| 申请日 | 2014-11-13 |
| 申请公布号 | CN104323714A |
| 申请公布日 | 2015-02-04 |
| 授权公布号 | CN104323714B |
| 授权公告日 | 2016-07-20 |
| 分类号 | A47J31/56 |
| 分类 | 家具;家庭用的物品或设备;咖啡磨;香料磨;一般吸尘器; |
| 申请人名称 | 江苏正本净化节水科技实业有限公司 |
| 申请人地址 | 江苏省常州市钟楼开发区松涛路66号 |
专利法律状态
2016-07-20
授权
状态信息
授权
2015-03-11
实质审查的生效
状态信息
实质审查的生效IPC(主分类):A47J 31/56申请日:20141113
2015-02-04
公布
状态信息
公布
摘要
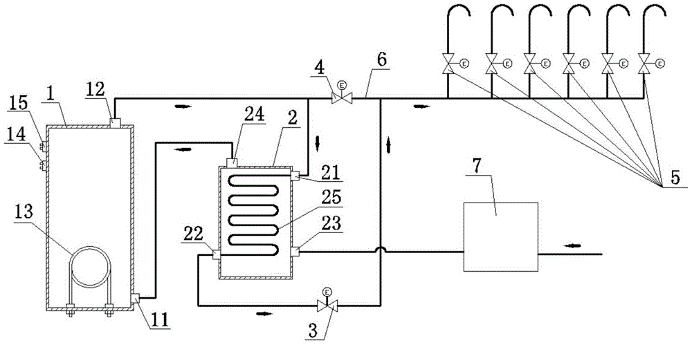
本发明公开了热水消毒饮水系统,包括热罐、换热器、第一管路切换阀、第二管路切换阀、出水阀、旁通管和电控器;换热器的高温水进口连通热罐出水口,降温水出口连通出水阀的进口,常温水进口接水源,升温水出口连通热罐进水口;第一管路切换阀设置在连通热罐出水口和换热器的高温水进口的管路上,或者设置在连通换热器的降温水出口和出水阀进口的管路上;旁通管的一端连通出水阀的进口,旁通管的另一端连通热罐出水口;第二管路切换阀设置在旁通管上。本发明的管路设置使得系统可以通过高温热水对饮水系统的出水管路和出水阀门定期消毒,能够保证饮水系统出水的细菌总数卫生指标合格,提高了饮水卫生安全性。


