授权公布号:CN101983940B
无废水反渗透净水器
有效
申请
2010-10-22
申请公布
2011-03-09
授权
2013-07-24
预估到期
2030-10-22
| 申请号 | CN201010516112.4 |
| 申请日 | 2010-10-22 |
| 申请公布号 | CN101983940A |
| 申请公布日 | 2011-03-09 |
| 授权公布号 | CN101983940B |
| 授权公告日 | 2013-07-24 |
| 分类号 | C02F9/02 |
| 分类 | 水、废水、污水或污泥的处理; |
| 申请人名称 | 江苏正本净化节水科技实业有限公司 |
| 申请人地址 | 江苏省常州市钟楼区松涛路66号 |
专利法律状态
2016-08-10
专利申请权、专利权的转移
状态信息
专利权的转移;IPC(主分类):C02F9/02;登记生效日:20160718;变更事项:专利权人;变更前:江苏正本净化节水科技实业有限公司;变更后:江苏沁尔康环境电器有限公司;变更事项:地址;变更前:213023 江苏省常州市钟楼开发区松涛路66号;变更后:213023 江苏省常州市钟楼区松涛路66号
2015-08-12
专利实施许可合同备案的生效、变更及注销
状态信息
专利实施许可合同备案的生效;IPC(主分类):C02F9/02;合同备案号:2015320010101;让与人:江苏正本净化节水科技实业有限公司;受让人:江苏沁尔康环境电器有限公司;发明名称:无废水反渗透净水器;申请日:20101022;申请公布日:20110309;授权公告日:20130724;许可种类:独占许可;备案日期:20150616
2013-07-24
授权
状态信息
授权
2011-05-04
实质审查的生效
状态信息
实质审查的生效IPC(主分类):C02F 9/02申请日:20101022
2011-03-09
公布
状态信息
公布
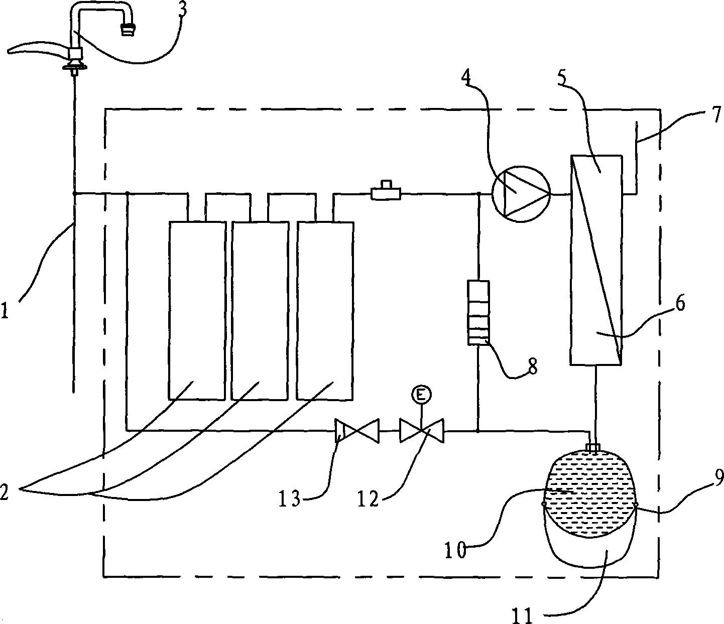
摘要
本发明公开了一种无废水反渗透净水器,包括在进水管路中串联设置的预处理器和深处理器,经预处理器处理过的水流入深处理器,其中深处理器为一密闭容器,通过反渗透膜分隔为纯水区和浓水区,纯水从纯水出口流出,还包括用于收集深处理器运行时产生的浓水的储能罐,储能罐的出水口通过排水管路联接到与净水器进水口直通的水管上,且储能罐的出水口通过回流管路与深处理器的进水管路相连通。本发明通过设置对排出的浓水的收集、循环利用装置同时避免专设反渗透膜的冲洗程序,达到节约用水并延长预处理器滤芯工作寿命的目的。


