授权公布号:CN216367451U
一种具有制氢功能的净饮机
有效
申请
2021-10-22
申请公布
1970-01-01
授权
2022-04-26
预估到期
2031-10-22
| 申请号 | CN202122558604.6 |
| 申请日 | 2021-10-22 |
| 授权公布号 | CN216367451U |
| 授权公告日 | 2022-04-26 |
| 分类号 | B01F25/452;B01F23/237;B01F21/20;B01F23/234;C02F9/02;C25B1/04;C25B15/08;A47J31/44;C02F103/02N |
| 分类 | 一般的物理或化学的方法或装置; |
| 申请人名称 | 宁波龙巍环境科技有限公司 |
| 申请人地址 | 浙江省宁波市杭州湾新区金溪支路23号 |
专利法律状态
2022-04-26
授权
状态信息
授权
摘要
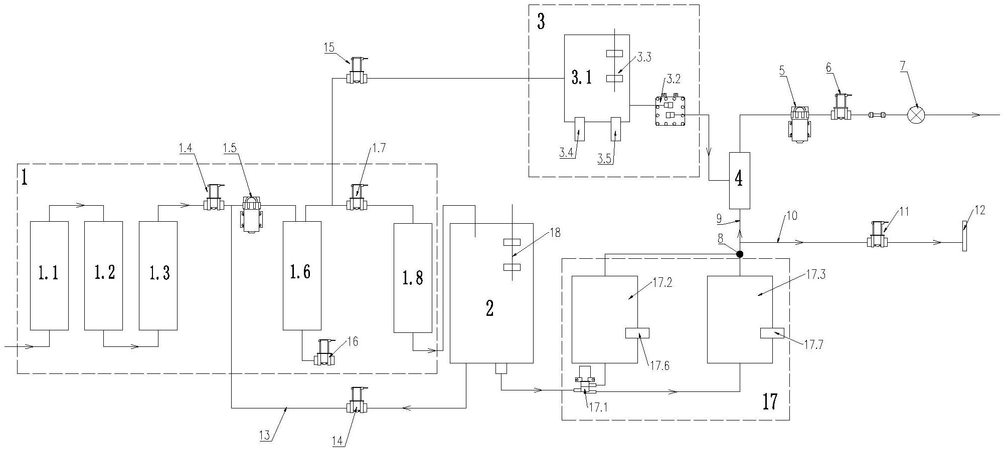
本实用新型涉及一种具有制氢功能的净饮机,包括与外界自来水接通并过滤的滤芯组件、与滤芯组件接通的饮用储水箱和制氢组件,所述制氢组件的氢气出口依次接通有用于将氢气分子打散呈微纳米氢气气泡并溶与水的溶氢器、用于增压提高氢气溶解度的第一自吸泵、第五进水电磁阀和用于辅助第一自吸泵形成气泡富氢水的曝气头,本实用新型采用过滤后的纯水电解制氢,经过溶氢器达到微纳米气泡物理溶氢提高氢气的溶解度及保存时间,再通过第一自吸泵增压进一步提升氢气的溶解浓度的同时,第一自吸泵配合曝气头形成纳米级气泡富氢水,提升富氢水浓度的同时也提升富氢水的口感;并且,本实用新型净饮机功能形式多样,满足用户多层次的需求,提升用户体验。


