授权公布号:CN210867628U
复合型缺省电路
有效
申请
2019-12-31
申请公布
1970-01-01
授权
2020-06-26
预估到期
2029-12-31
| 申请号 | CN201922499029.X |
| 申请日 | 2019-12-31 |
| 授权公布号 | CN210867628U |
| 授权公告日 | 2020-06-26 |
| 分类号 | H03K17/22 |
| 分类 | 基本电子电路; |
| 申请人名称 | 深圳市迈迪杰电子科技有限公司 |
| 申请人地址 | 广东省深圳市南山区西丽街道沙河西路康和盛大楼1A楼111室 |
专利法律状态
2020-06-26
授权
状态信息
授权
摘要
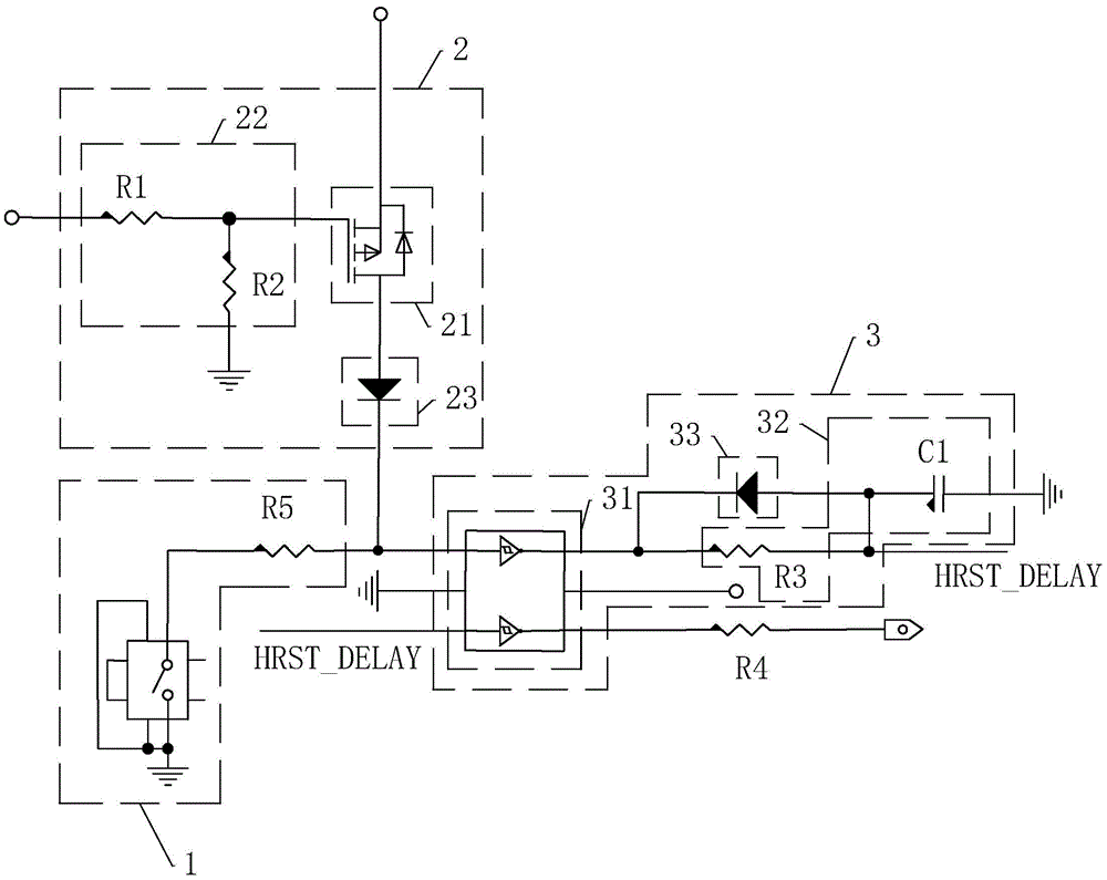
本实用新型涉及一种复合型缺省电路,包括,物理按键,所述物理按键的一端接地,用于提供接地信号;CMOS清除电路,与所述物理按键电连接,用于在未连接系统电源时接收接地信号并清除CMOS内数据;冷重启电路,与所述物理按键电连接,用于在连接系统电源时接收接地信号并输出重启信号;所述CMOS清除电路与冷重启电路均电连接有系统电源。本实用新型具有简化数据清除过程的效果。


