授权公布号:CN213935744U
漆包机固化温度恒温控制装置
有效
申请
2020-11-30
申请公布
1970-01-01
授权
2021-08-10
预估到期
2030-11-30
| 申请号 | CN202022811376.4 |
| 申请日 | 2020-11-30 |
| 授权公布号 | CN213935744U |
| 授权公告日 | 2021-08-10 |
| 分类号 | H01B13/00;G05D23/30 |
| 分类 | 基本电气元件; |
| 申请人名称 | 无锡天任电子有限公司 |
| 申请人地址 | 江苏省无锡市蠡园开发区高新技术产业园6号房5楼 |
专利法律状态
2021-08-10
授权
状态信息
授权
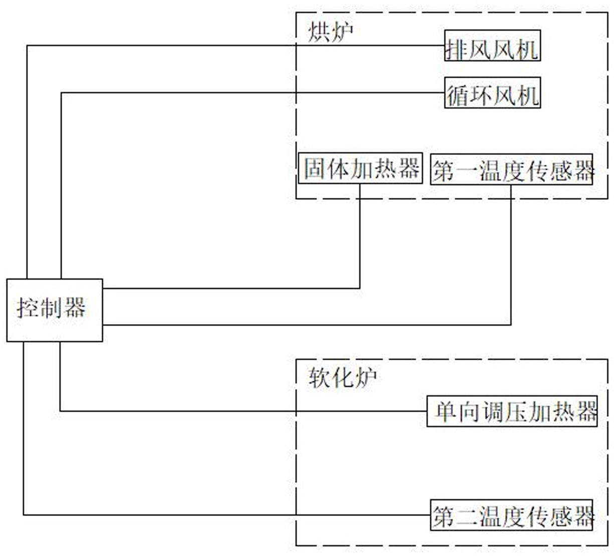
摘要
本实用新型涉及一种漆包线生产线组件,具体说是漆包机固化温度恒温控制装置。它包括烘炉和软化炉,烘炉和软化炉中均有加热器。其特点是还包括主控制器。所述烘炉中有排风风机和第一温度传感器,所述软化炉中有第二温度传感器。所述加热器、排风风机第一温度传感器和第二温度传感器均通过导线与控制器相连。采用该控制装置的自动化程度较高,精确性较高,可做到恒温控制。


