授权公布号:CN107064537B
发动机转速表用信号处理装置
有效
申请
2017-03-13
申请公布
2017-08-18
授权
2019-11-12
预估到期
2037-03-13
| 申请号 | CN201710143973.4 |
| 申请日 | 2017-03-13 |
| 申请公布号 | CN107064537A |
| 申请公布日 | 2017-08-18 |
| 授权公布号 | CN107064537B |
| 授权公告日 | 2019-11-12 |
| 分类号 | G01P3/00 |
| 分类 | 测量;测试; |
| 申请人名称 | 无锡天任电子有限公司 |
| 申请人地址 | 江苏省无锡市蠡园开发区高新技术产业园6号房5楼 |
专利法律状态
2019-11-12
授权
状态信息
授权
2017-09-12
实质审查的生效
状态信息
实质审查的生效;IPC(主分类):G01P3/00;申请日:20170313
2017-08-18
公布
状态信息
公布
摘要
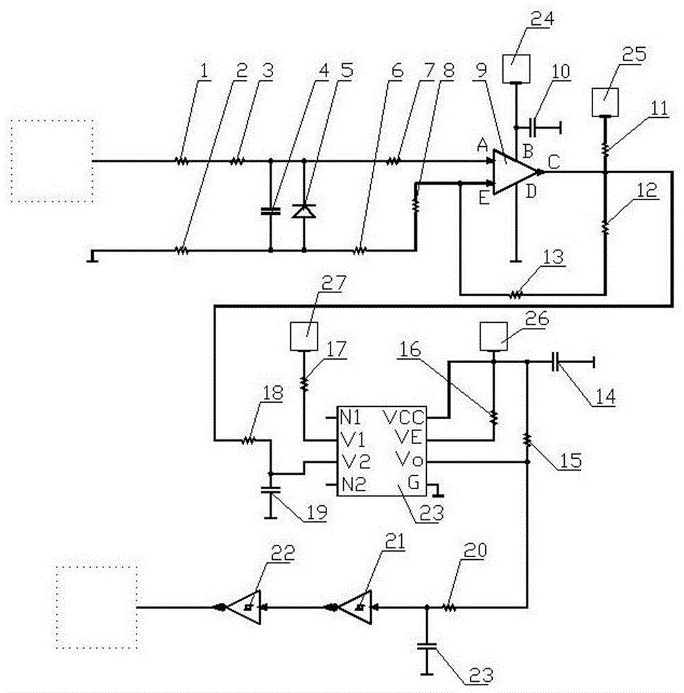
本发明涉及一种发动机组件,具体说是发动机转速表用信号处理装置。它包括运算放大器、高速光耦和反相器。其特点是所述运算放大器为单电源运算放大器,且其有正极输入脚、负极输入脚、第一接地脚、电源输入脚和输出脚,所述高速光耦有第一空脚、第二空脚、输入端正极脚、输入端负极脚、输出端电源脚、使能脚、开漏输出脚和第二接地脚。该处理装置可保证发电机中央处理单元的处理结果准确,制造成本较低。


