授权公布号:CN204613740U
一种饮料机控制器测试电路
有效
申请
2015-05-25
申请公布
1970-01-01
授权
2015-09-02
预估到期
2025-05-25
| 申请号 | CN201520341690.7 |
| 申请日 | 2015-05-25 |
| 授权公布号 | CN204613740U |
| 授权公告日 | 2015-09-02 |
| 分类号 | G05B23/02 |
| 分类 | 控制;调节; |
| 申请人名称 | 无锡天任电子有限公司 |
| 申请人地址 | 江苏省无锡市无锡(国家)工业设计园创意园6号5楼 |
专利法律状态
2015-09-02
授权
状态信息
授权
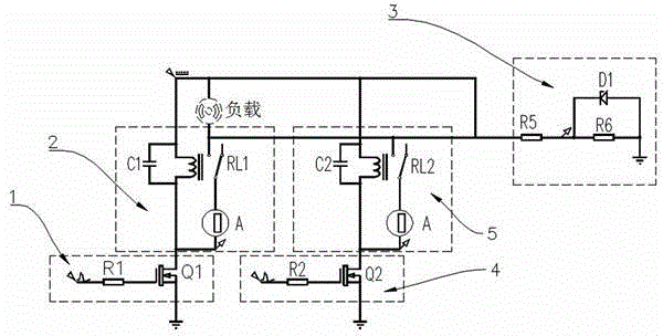
摘要
本实用新型公开了一种饮料机控制器测试电路,包括负载电路,其特征在于:限流电路A、限流电路B、检测电路A、检测电路B和分压稳压电路;所述分压稳压电路与负载相连,所述检测电路A与负载相连,所述限流电路A与检测电路A相连,所述检测电路B与负载相连,所述限流电路B与检测电路B相连。本实用新型的有益效果是:电路结构简单,便于实现自动检测,大大降低了劳动强度,提高生产效率,缩短生产工时,大大降低企业的检测投入成本。


