授权公布号:CN207021762U
具有巡检功能的光伏系统
有效
申请
2017-07-10
申请公布
1970-01-01
授权
2018-02-16
预估到期
2027-07-10
| 申请号 | CN201720830801.X |
| 申请日 | 2017-07-10 |
| 授权公布号 | CN207021762U |
| 授权公告日 | 2018-02-16 |
| 分类号 | H02J7/35 |
| 分类 | 发电、变电或配电; |
| 申请人名称 | 深圳市宝安任达电器实业有限公司 |
| 申请人地址 | 广东省深圳市宝安区石岩街道机荷高速立交北侧、松白公路西侧 |
专利法律状态
2018-02-16
授权
状态信息
授权
摘要
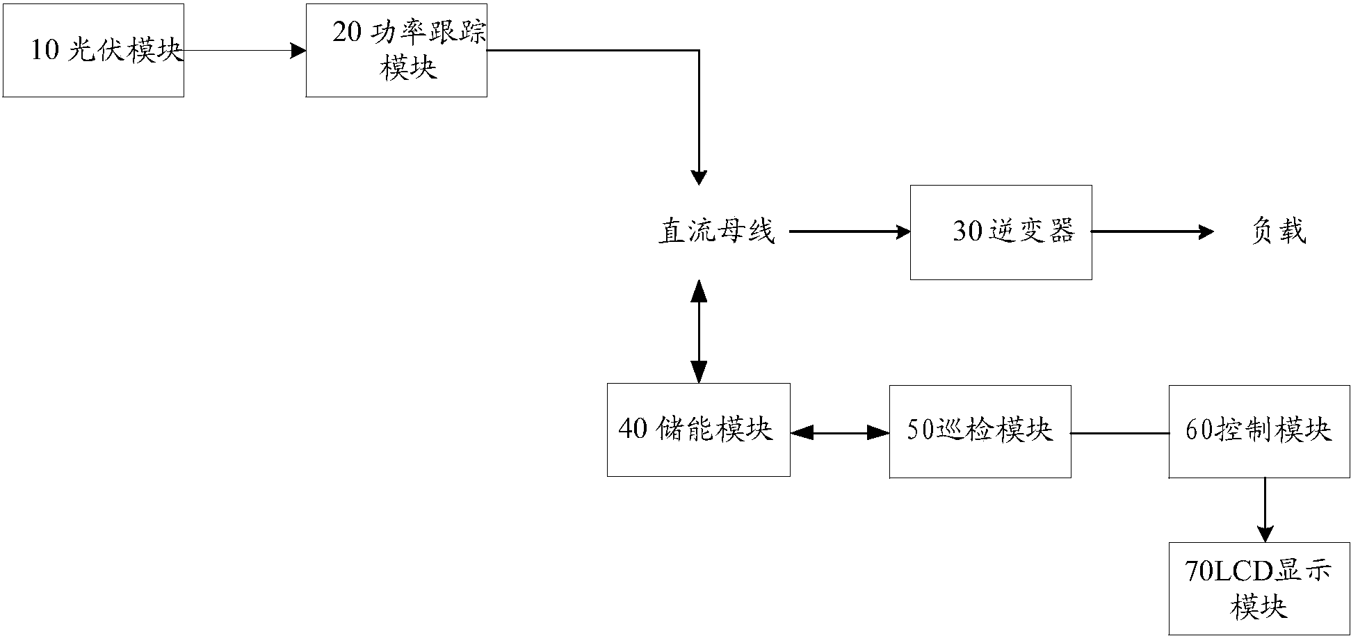
本实用新型公开一种具有巡检功能的光伏系统,包括:光伏模块、功率跟踪模块、逆变器、储能模块、巡检模块及控制模块,功率跟踪模块与光伏模块电连接,用于实时跟踪直流电的最大功率;逆变器通过直流母线与功率跟踪模块电连接,用于将直流电转化为交流电,以供负载使用;储能模块通过直流母线分别与功率跟踪模块及逆变器电连接,以存储或释放直流电;巡检模块与储能模块电连接,以设定的周期采集储能模块的电压数据及温度数据;控制模块与巡检模块电连接,根据采集的电压数据及温度数据控制储能模块的充电/放电。本实用新型的技术方案能够对储能模块的充放电进行控制,能够实现平滑输出,消除昼夜峰谷差。


