授权公布号:CN212839677U
用于气动执行机构的气路
有效
申请
2020-08-24
申请公布
1970-01-01
授权
2021-03-30
预估到期
2030-08-24
| 申请号 | CN202021779129.4 |
| 申请日 | 2020-08-24 |
| 授权公布号 | CN212839677U |
| 授权公告日 | 2021-03-30 |
| 分类号 | F17D5/00;F16K31/124;F17D3/01;F17D1/02 |
| 分类 | 工程元件或部件;为产生和保持机器或设备的有效运行的一般措施;一般绝热; |
| 申请人名称 | 江南阀门有限公司 |
| 申请人地址 | 浙江省温州市机场大道616号 |
专利法律状态
2021-03-30
授权
状态信息
授权
摘要
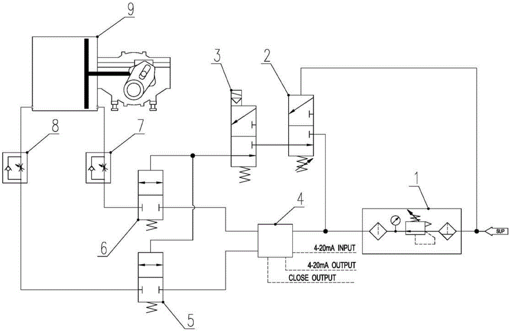
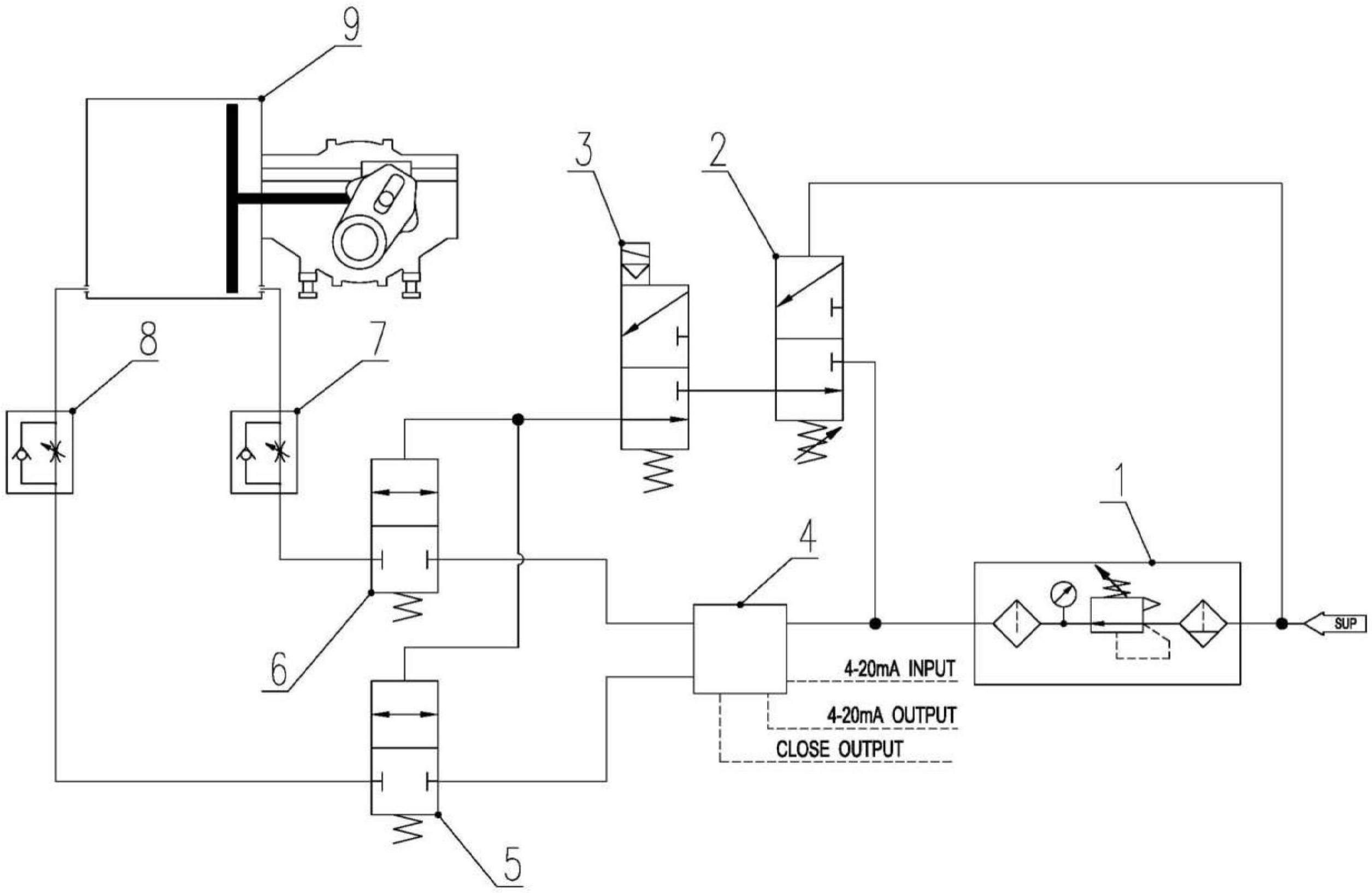
一种用于气动执行机构的气路,包括串联连接在气源连接管路上的进气单元、定位单元、阀门单元及气动执行机构;该进气单元连接气源;该阀门单元包括两个分别供气体进、出的气控阀;该定位单元用于实现阀门单元的调节,包括断电保位模块及断气保位模块;该断电保位模块能够在电源故障或者断电时起到保位作用;该断电保位模块的两端连分别接该气源、气控阀;该断气保位模块能够在气源故障或者切断气源时起到保位作用;该断气保位模块的其中一端连接该断电保位模块,该断气保位模块的其中另一端连接于该进气单元与该阀门单元之间,该断气保位模块的其中第三端连接于气源。借此,可通过该定位单元,在断电及断气时,能够提供保位作用。


