授权公布号:CN105584206B
一种印刷品在线自动隐形标识系统
有效
申请
2016-01-27
申请公布
2016-05-18
授权
2018-02-06
预估到期
2036-01-27
| 申请号 | CN201610056127.4 |
| 申请日 | 2016-01-27 |
| 申请公布号 | CN105584206A |
| 申请公布日 | 2016-05-18 |
| 授权公布号 | CN105584206B |
| 授权公告日 | 2018-02-06 |
| 分类号 | B41F19/00;B41F33/00;B41J2/01;B41M3/14;B41M5/00 |
| 分类 | 印刷;排版机;打字机;模印机〔4〕; |
| 申请人名称 | 北京华联印刷有限公司 |
| 申请人地址 | 北京市大兴区北京经济技术开发区东环北路3号 |
专利法律状态
2018-02-06
授权
状态信息
授权
2016-06-15
实质审查的生效
状态信息
实质审查的生效;IPC(主分类):B41F19/00;申请日:20160127
2016-05-18
公布
状态信息
公布
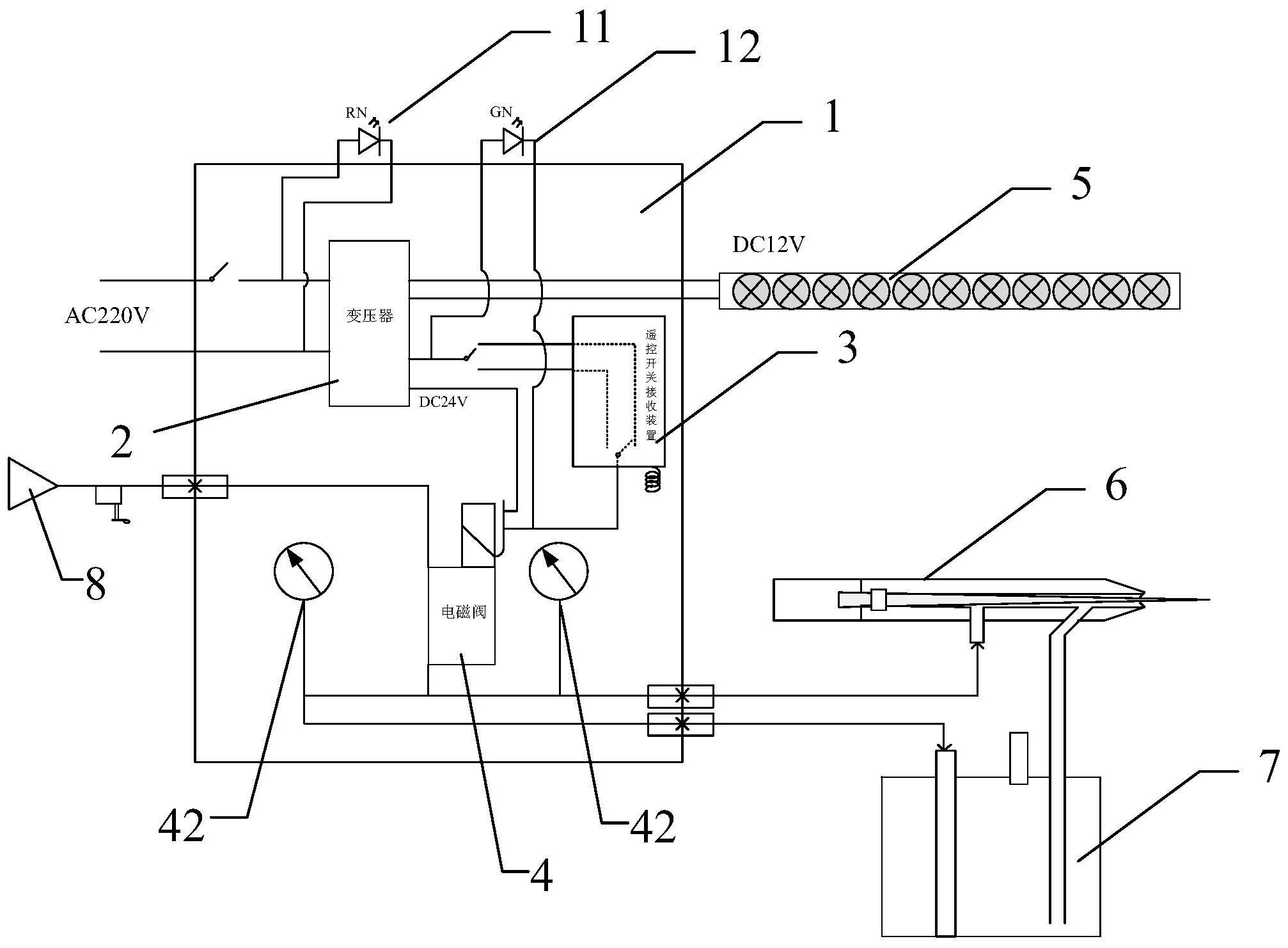
摘要
一种印刷品在线自动隐形标识系统,设备包括机箱、紫外线检测装置和工作装置,工作装置包括标记机构和墨盒,机箱内设有变压器、遥控开关接收装置和电磁阀,变压器将AC220V转换成DC12V和DC24V二种电压,变压器DC24V输出端与遥控开关接收装置输入端连接,变压器DC12V输出端与安装在机箱外的紫外线检测装置连接,遥控开关接收装置输出端与电磁阀连接,电磁阀通过导线和开关与变压器DC24V输出端连接,电磁阀上连接有外接气源,电磁阀输出气口通过三通阀分别与标记机构和墨盒连接。本发明克服了现有技术的不足,实现自动化在线印刷标识防伪标记,做到产品实物流清晰管控,产品品质清晰管控,满足书刊产品低成本高性能的防伪要求。


