授权公布号:CN216224145U
一种用于粉体超细化分散及液体浆料制备的加工设备
有效
申请
2021-11-18
申请公布
1970-01-01
授权
2022-04-08
预估到期
2031-11-18
| 申请号 | CN202122833071.8 |
| 申请日 | 2021-11-18 |
| 授权公布号 | CN216224145U |
| 授权公告日 | 2022-04-08 |
| 分类号 | B01F33/83;B01F27/90;B01F27/93;B01F23/70 |
| 分类 | 一般的物理或化学的方法或装置; |
| 申请人名称 | 苏州世名科技股份有限公司 |
| 申请人地址 | 江苏省苏州市昆山市周市镇黄浦江北路219号 |
专利法律状态
2022-04-08
授权
状态信息
授权
摘要
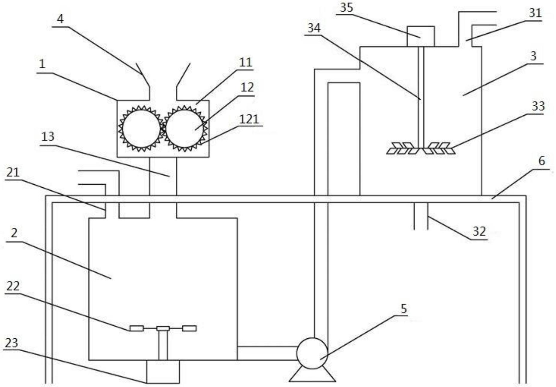
本实用新型公开了一种用于粉体超细化分散及液体浆料制备的加工设备,包括粉体颗粒粉碎装置、混合釜和高速分散筒;粉体颗粒粉碎装置的进料口连接投料装置;粉体颗粒粉碎装置包括粉碎槽体和粉碎辊;该粉体颗粒粉碎装置的出料口与混合釜连接;混合釜上设有液体进料管,混合釜内设有搅拌桨,搅拌桨与第一电机连接;混合釜的出料口与高速分散筒连接;高速分散筒上设有助剂进料管和出料管,高速分散筒内设有分散盘,分散盘通过连接轴与第二电机连接。该设备可以连续对粉体材料进行粉碎以及与液体进行混合和分散,以制备液体浆料,具有结构简单、超细化分散效率高、能耗和生产成本低等优点。


