授权公布号:CN208282640U
尾气处理装置
有效
申请
2018-06-04
申请公布
1970-01-01
授权
2018-12-25
预估到期
2028-06-04
| 申请号 | CN201820857163.5 |
| 申请日 | 2018-06-04 |
| 授权公布号 | CN208282640U |
| 授权公告日 | 2018-12-25 |
| 分类号 | F27D17/00;B01D53/56;B01D53/76 |
| 分类 | 炉;窑;烘烤炉;蒸馏炉〔4〕; |
| 申请人名称 | 江西亚东水泥有限公司 |
| 申请人地址 | 江西省九江市码头镇亚东大道六号 |
专利法律状态
2018-12-25
授权
状态信息
授权
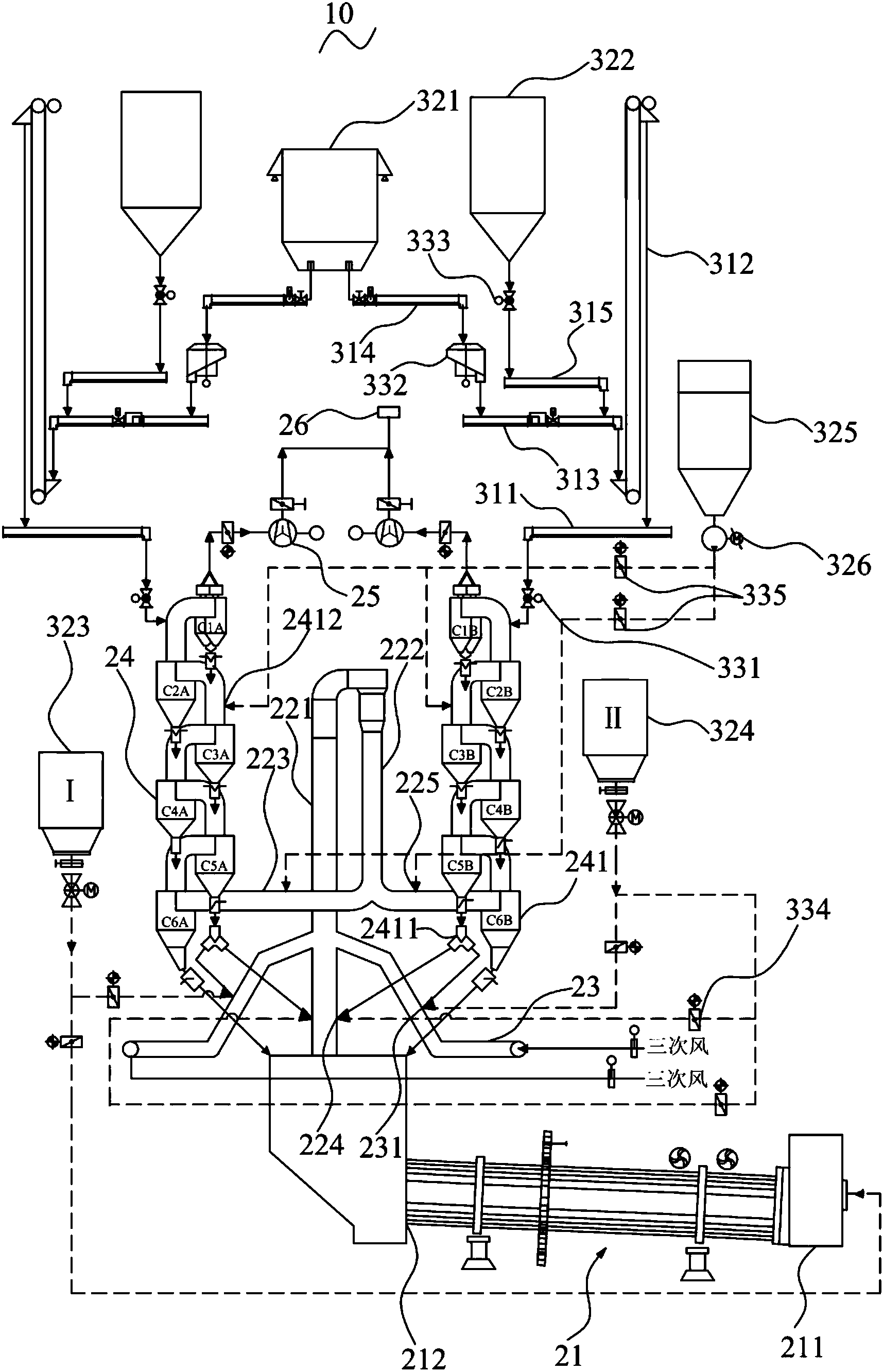
摘要
本实用新型公开了一种尾气处理装置,包括处理系统和输送系统;处理系统包括旋窑、分解炉、预热器、以及两个三次风管,分解炉的锥部两端分别设有低氮喷入点,三次风管上设有三次风管喷入点,预热器包括设于分解炉两端的两组旋风筒组件,旋风筒组件包括六级旋风筒,其第五级旋风筒通过下料管与低氮喷入点和三次风管喷入点连接;输送系统包括输送组件、存储组件和调节组件,输送组件包括第一空气斜槽、提升机、第二空气斜槽、第三空气斜槽和第四空气斜槽,存储组件包括用于存储生料的第一储存罐、及用于存储脱硫剂的第二储存罐,调节组件包括第一转饲阀、生料流量计、及第二转饲阀。本实用新型中的尾气处理装置解决了现有尾气处理效率不高的问题。


