授权公布号:CN1193577C
一种智能电话的摘挂机控制装置
有效
申请
2002-04-27
申请公布
2003-11-05
授权
2021-03-23
预估到期
2022-04-27
| 申请号 | CN02117003.7 |
| 申请日 | 2002-04-27 |
| 申请公布号 | CN1453985A |
| 申请公布日 | 2003-11-05 |
| 授权公布号 | CN1193577C |
| 授权公告日 | 2021-03-23 |
| 分类号 | H04M11/00;H04M3/42 |
| 分类 | 电通信技术; |
| 申请人名称 | 同方股份有限公司 |
| 申请人地址 | 北京清华同方科技广场A座2907 |
专利法律状态
2021-03-23
授权
状态信息
授权
2018-05-18
专利权的终止
状态信息
未缴年费专利权终止;IPC(主分类):H04M 11/00;专利号:ZL021170037;申请日:20020427;授权公告日:20050316;终止日期:20170427
2005-03-16
发明专利权授予
状态信息
授权
2004-01-14
实质审查的生效
状态信息
实质审查的生效
2003-11-05
发明专利申请公布
状态信息
公布
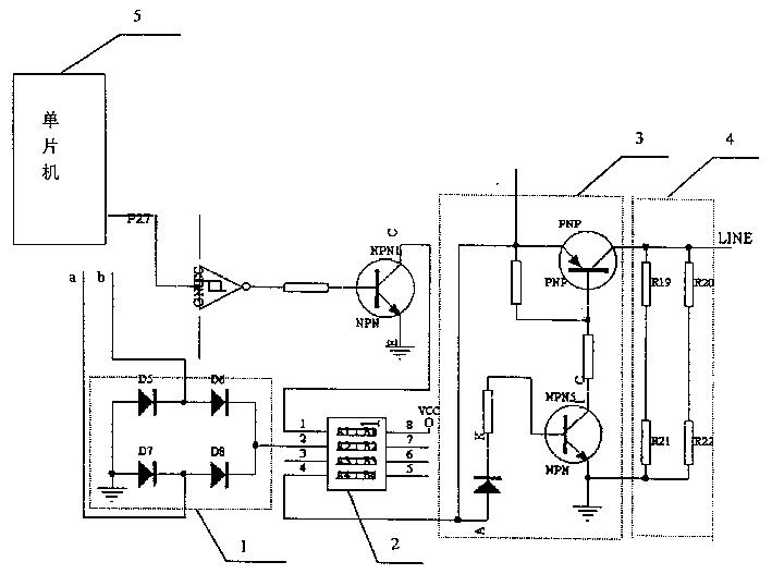
摘要
一种智能电话的摘挂机控制装置,属于智能电话远程控制领域。本发明解决了现有的智能电话摘挂机控制装置成本很高、体积庞大,安全性能差,对电话网产生影响的问题。本发明包括桥式整流器、继电器和单片机,电话线a、b连接桥式整流器,桥式整流器负端接地,正端连接继电器的2脚,继电器的1脚与单片机连接。本发明主要应用于智能电话的远程控制装置。


