授权公布号:CN219551305U
一种冷却塔自动控制节能系统
有效
申请
2023-03-24
申请公布
1970-01-01
授权
2023-08-18
预估到期
2033-03-24
| 申请号 | CN202320607030.3 |
| 申请日 | 2023-03-24 |
| 授权公布号 | CN219551305U |
| 授权公告日 | 2023-08-18 |
| 分类号 | F28F27/00 |
| 分类 | 一般热交换; |
| 申请人名称 | 河南羚锐制药股份有限公司 |
| 申请人地址 | 河南省信阳市新县将军路666号 |
专利法律状态
2023-08-18
授权
状态信息
授权
摘要
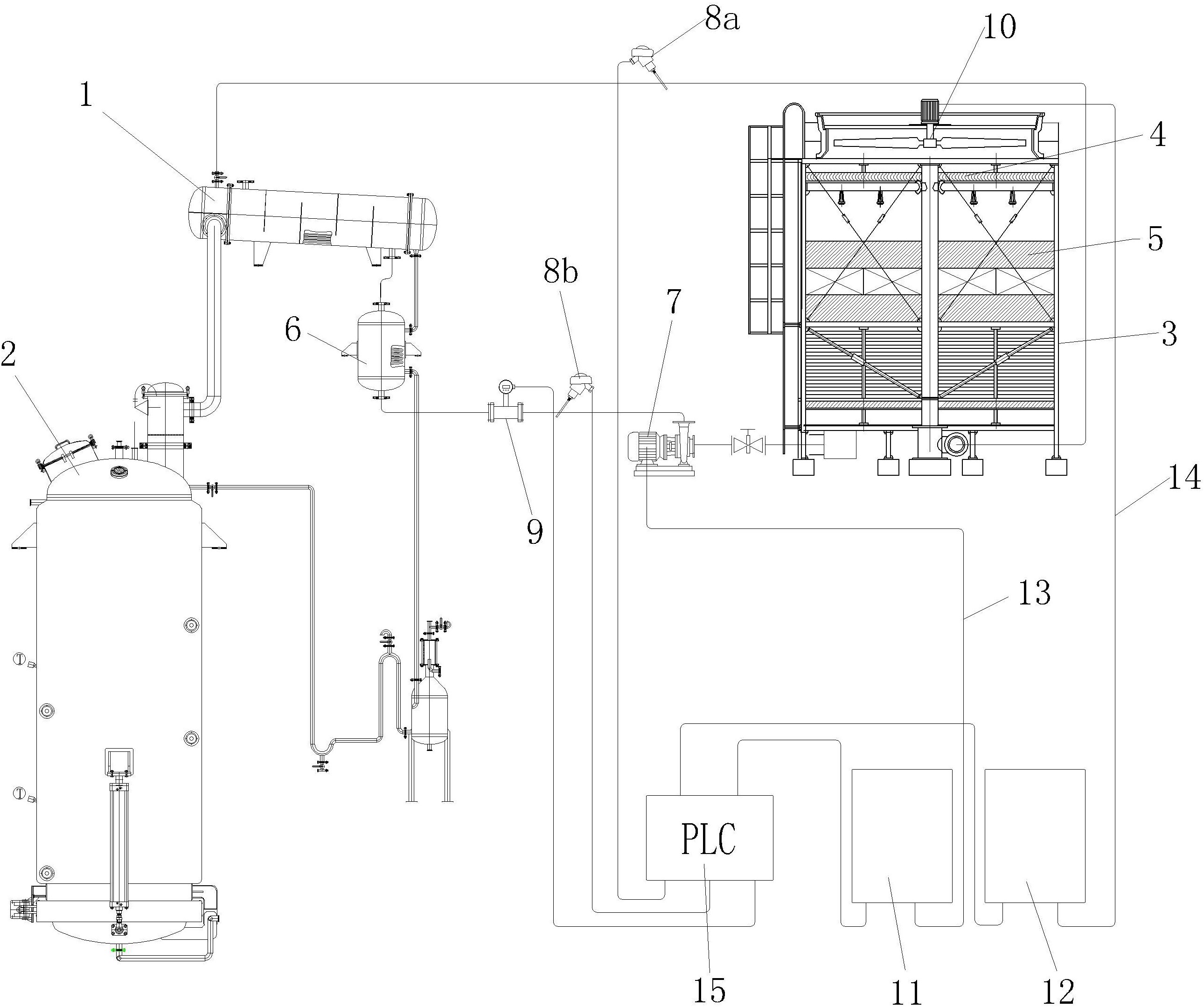
本实用新型涉及冷却塔自动控制节能系统,可有效解决水冷却塔能耗较高的问题,其解决的技术方案是,列管换热器经提取管道与提取罐相连通,列管换热器经循环水管道与冷却塔相连通,循环水管道上设置有第一温度传感器,冷却塔出口经输出管道与换热器相连通,换热器与列管换热器相连通,输出管道上设置有与换热器相连接的循环水泵,换热器与循环水泵之间的管道上设置有第二温度传感器、流量计,本实用新型采用温度传感器、流量计、变频器等与PLC控制相结合,能够有效根据进、出水温度来控制循环水泵、散热风机的转速,直接降低了电能能耗,减少了生产成本,是冷却塔自动控制系统上的创新。


