授权公布号:CN216584302U
一种自动分水系统
有效
申请
2021-11-19
申请公布
1970-01-01
授权
2022-05-24
预估到期
2031-11-19
| 申请号 | CN202122861585.4 |
| 申请日 | 2021-11-19 |
| 授权公布号 | CN216584302U |
| 授权公告日 | 2022-05-24 |
| 分类号 | C02F1/40 |
| 分类 | 水、废水、污水或污泥的处理; |
| 申请人名称 | 广东冠盛新材料股份有限公司 |
| 申请人地址 | 广东省佛山市顺德区乐从镇良村工业区南区49号 |
专利法律状态
2022-05-24
授权
状态信息
授权
摘要
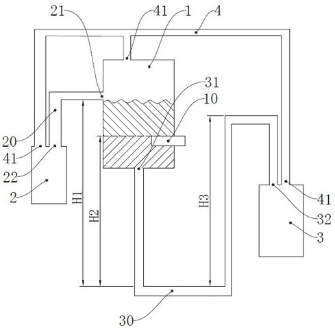
本实用新型涉及一种自动分水系统,包括油水分离罐、上层液储罐和下层液储罐;所述油水分离罐侧壁的上端通过排油管与所述上层液储罐相连通,所述油水分离罐的底部通过排水管与所述下层液储罐相连通;所述油水分离罐的中部水平设有进液管,所述进液管用于提供油水混合液,所述油水分离罐将油水混合液中的油和水分离,所述进液管位于所述油水分离罐中油水界面的高度。本实用新型可以在油水分离罐的中部设有进液管,使得油水混合液在油水分离罐的中部进料,可以解决传统油水分离法工作强度大的问题。


