授权公布号:CN216571671U
一种分流效果好的反应釜自动分水系统
有效
申请
2021-11-19
申请公布
1970-01-01
授权
2022-05-24
预估到期
2031-11-19
| 申请号 | CN202122861594.3 |
| 申请日 | 2021-11-19 |
| 授权公布号 | CN216571671U |
| 授权公告日 | 2022-05-24 |
| 分类号 | B01D17/025 |
| 分类 | 一般的物理或化学的方法或装置; |
| 申请人名称 | 广东冠盛新材料股份有限公司 |
| 申请人地址 | 广东省佛山市顺德区乐从镇良村工业区南区49号 |
专利法律状态
2022-05-24
授权
状态信息
授权
摘要
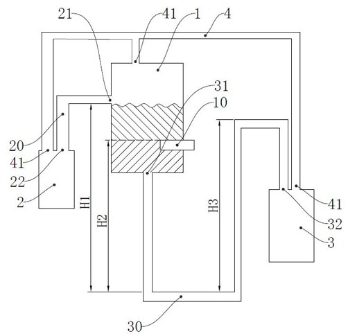
本实用新型涉及一种分流效果好的反应釜自动分水系统,包括油水分离罐、油罐和水罐;所述油水分离罐的侧壁的上端通过排油管与所述油罐相连通,所述油水分离罐的底部通过排水管与所述水罐相连通;所述油水分离罐与反应釜通过进液管相连通,所述进液管的输出端水平设于所述油水分离罐的中部,所述进液管位于所述油水分离罐中油水界面的高度;所述进液管的侧壁设有多个分流孔,所述进液管的输出端设有挡板。本方案设有油水分离罐、水罐和油罐,使得油液和水液可以分别排出进液管,此外进液管也设有多个分流孔,可以解决传统间隔式分水法油水分离速度较低、不能大批量分离油水混合液的问题。


