授权公布号:CN207608153U
一种新型的轿厢节能时间设置装置
有效
申请
2017-12-13
申请公布
1970-01-01
授权
2018-07-13
预估到期
2027-12-13
| 申请号 | CN201721735147.0 |
| 申请日 | 2017-12-13 |
| 授权公布号 | CN207608153U |
| 授权公告日 | 2018-07-13 |
| 分类号 | B66B1/06;B66B1/52;B66B3/00 |
| 分类 | 卷扬;提升;牵引; |
| 申请人名称 | 广东日芝电梯有限公司 |
| 申请人地址 | 广东省东莞市寮步镇井巷村建新路 |
专利法律状态
2018-07-13
授权
状态信息
授权
摘要
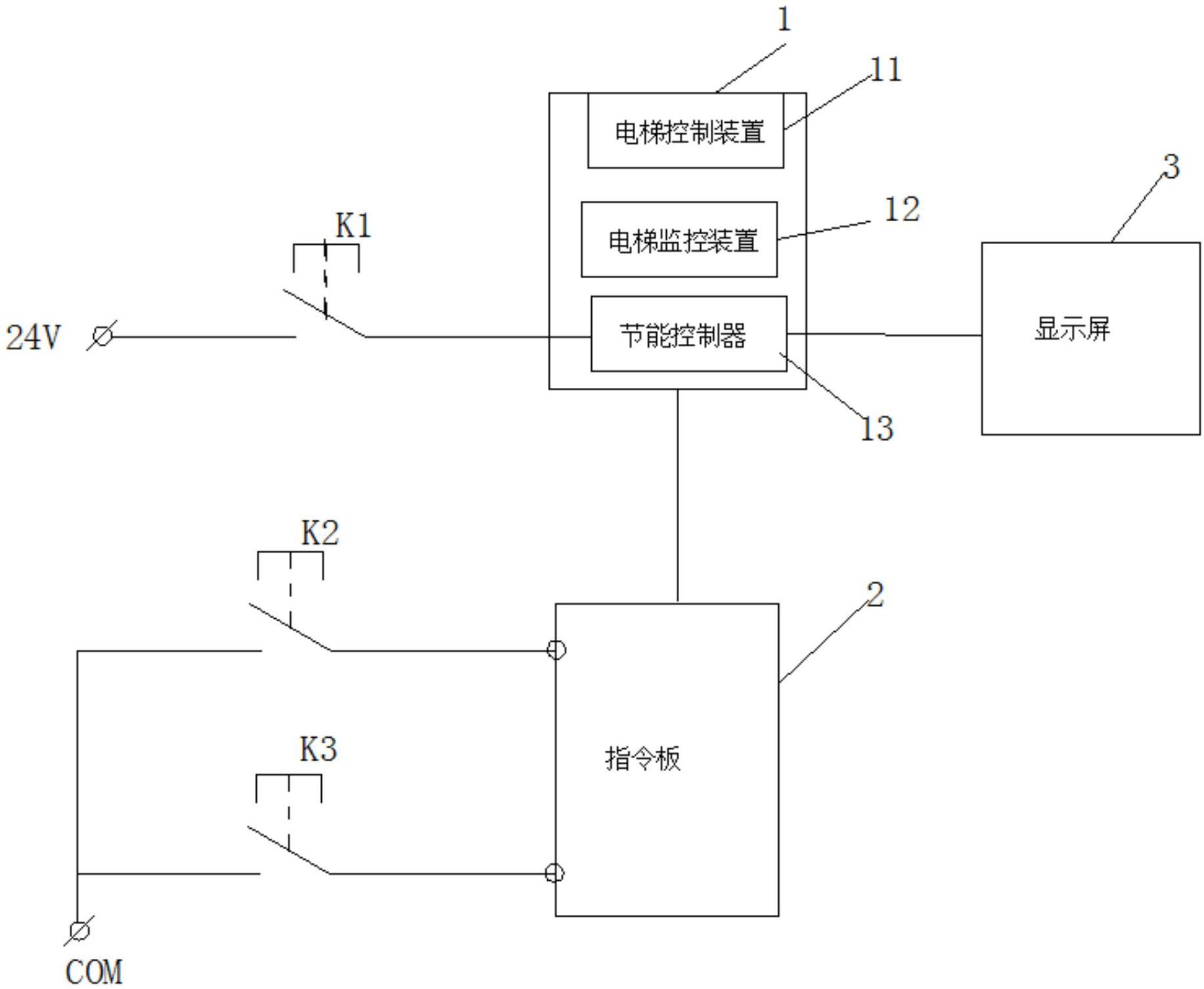
本实用新型提供一种新型的轿厢节能时间设置装置,包括轿厢和电梯运行系统、所述轿厢内设置有指令板,所述指令板的上方设置有用于显示节能时间的显示屏,其特征在于:所述指令板下方设置有用于启动时间设置的开关;所述电梯运行系统包括电梯控制装置、电梯监控装置和节能控制器,所述控制装置分别连接所述电梯监控装置和节能控制器,所述节能控制器分别连接所述显示屏、开关以及指令板上的顶层呼梯按钮和底层呼梯按钮。人们可以通过普通的钥匙对开关进行打开即可进入时间设定状态,同时不影响电梯的正常运行,减少了每次需要专门维修人员上门调整节能时间的麻烦。


