授权公布号:CN209976934U
一种槟榔压制成型的油压机的液压控制系统
有效
申请
2019-04-01
申请公布
1970-01-01
授权
2020-01-21
预估到期
2029-04-01
| 申请号 | CN201920435112.8 |
| 申请日 | 2019-04-01 |
| 授权公布号 | CN209976934U |
| 授权公告日 | 2020-01-21 |
| 分类号 | F15B11/16;F15B13/06;F15B21/041 |
| 分类 | 流体压力执行机构;一般液压技术和气动技术; |
| 申请人名称 | 小龙王食品有限公司 |
| 申请人地址 | 湖南省湘潭市湘潭县易俗河镇云龙东路、海棠路(湘潭天易示范区) |
专利法律状态
2020-01-21
授权
状态信息
授权
摘要
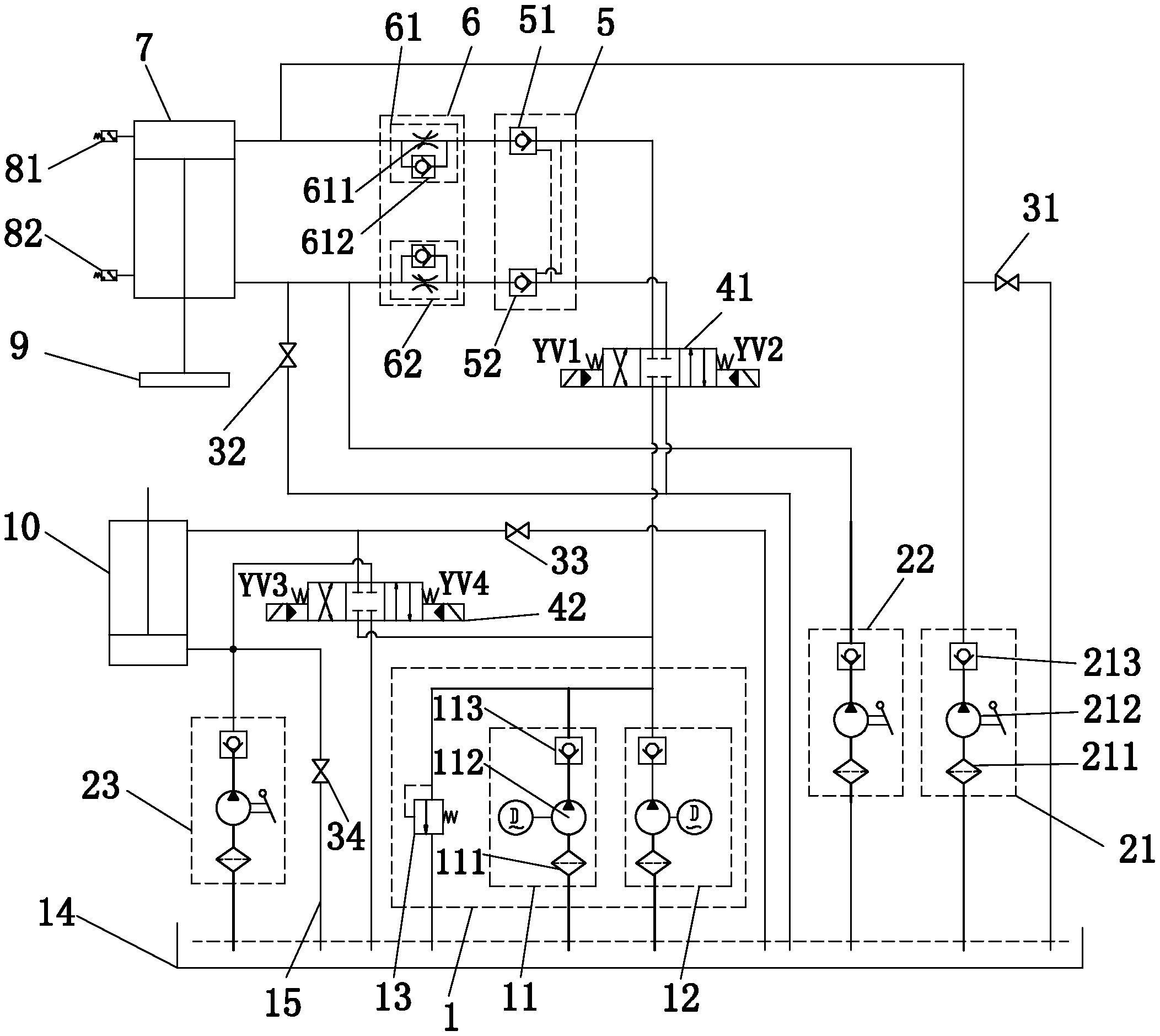
本实用新型涉及一种槟榔压制成型的油压机的液压控制系统,其包括动力装置、主油缸、副油缸、油箱、第一换向阀、第二换向阀,所述主油缸和副油缸的有杆腔和无杆腔通过油管分别连接第一换向阀和第二换向阀,所述主油缸的顶杆连接活动梁,所述副油缸用于顶出工件,所述第一换向阀、第二换向阀的进油口连接动力装置,出油口连接油箱,所述动力装置的进油口连接油箱,且所述动力装置电信号连接所述第一换向阀和第二换向阀,所述主油缸上设有行程开关,所述行程开关包括主油缸伸出极限开关和主油缸返回极限开关,所述主油缸伸出极限开关和主油缸返回极限开关均电信号连接动力装置。本实用新型降低了成本,降低了故障检修率。


