授权公布号:CN216507991U
一种电动汽车热管理系统及电动汽车
有效
申请
2021-11-23
申请公布
1970-01-01
授权
2022-05-13
预估到期
2031-11-23
| 申请号 | CN202122873895.8 |
| 申请日 | 2021-11-23 |
| 授权公布号 | CN216507991U |
| 授权公告日 | 2022-05-13 |
| 分类号 | B60L58/26;B60H1/00;H01M10/613;H01M10/625;H01M10/6556;H01M10/6568;H01M10/66;H02K9/19 |
| 分类 | 一般车辆; |
| 申请人名称 | 威马汽车科技集团有限公司 |
| 申请人地址 | 上海市青浦区涞港路77号510-523室 |
专利法律状态
2023-09-05
专利权的保全及其解除
状态信息
专利权的保全;IPC(主分类):B60L 58/26;专利号:ZL2021228738958;申请日:20211123;授权公告日:20220513;登记生效日:20230815;解除日:
2022-05-13
授权
状态信息
授权
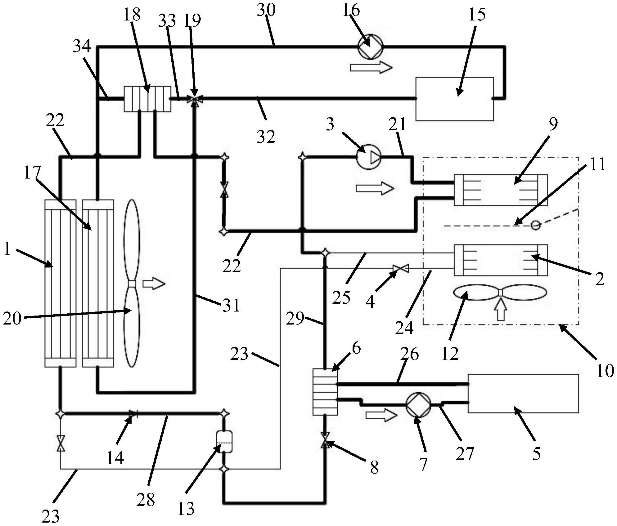
摘要
本实用新型公开了一种电动汽车热管理系统及电动汽车,包括主换热器、蒸发器、压缩机、第一膨胀阀、电池包、电池包散热器、第一水泵及第二膨胀阀;压缩机、主换热器、第一膨胀阀及蒸发器依次串联组成第一回路;电池包散热器、第一水泵及电池包依次串联组成第二回路;压缩机、主换热器、第二膨胀阀及电池包散热器依次串联组成第三回路;在电池包处于充电状态时,压缩机处于开启状态,冷媒在第三回路中流通。本实用新型公开的电动汽车热管理系统及电动汽车,大大提高了对电池包的降温冷却能力,提高了电池包的散热效果,从而满足了电池包在快充或超级快充时的散热要求,提高了充电的安全性。


